[ВХОД]

🏠 Главная | 📚 Содержание | 💬 Форум | 📁 Файлы | 📩 Контакт

🖥️ | 🖨️

Форум - Резонансные генераторы - Резонансный трансформатор Теслы - Генератор Капанадзе - Стр:1
[ 1 | 2 | 3 | 4 | 5 | 6 | 7 | 8 | 9 | 10 | 11 | ... | 242 ] [>
Модератор: Gobsek
Gobsek | Post: #205412 - Date: 20.10.09(21:55)
YouTube: Смотреть видео



Часовое видео выложил сюда:
[ссылка]

некто Тариель Капанадзе из Грузии, "архитектор" без диплома в прошлом, заявил свое очередное "открытие" - индуктор с преобразованием энергии близко к работам Теслы. По его утверждению, первый вариант его устройства вырабатывал ~5 кВт. Позже бегал из Грузии в Турцию, и там ставил опыты. Потом ездил а ОАЭ и там пытался шантажировать местных своей электромессией.

Утверждает что в одном из турецких экспериментов достиг выходной мощности в 100 кВт (а скорее, это не кВА, а кВАр ). В ролике демонстрируются 2 двигателя - по ~3 и ~5 кВт, но оба как мертвые .. так что не понятно откуда такие цифры, но выглядит масштабно. В общем, технологии Теслы 😬

Проверенные факты:
1) Принцип действия имеет прямое отношение к работам Теслы
2) Кипаридзе - вор и выдает это за свою идею.
3) в учебниках 101% правды.

PS: видео - реальное; все русунки, патенты и схема - фуфло

PPS: интересный факт: все кто собрал это устройство, люди вполне достойные и умные чтобы не натворить с эттой штукой большой беды.




закрытая военная технология, разглашению и продаже - не подлежит. клянчить не нужно - халява не обломиться.

лабараторная установка
Размер: 602.18 KB
Примерная схема девайса
Примерная схема девайса
Размер: 6.06 KB
11ff8d.pdf
Размер: 648.03 KB


Размер: 11.23 KB


Размер: 3.50 KB


MSN | Post: #205415 - Date: 20.10.09(22:07)
Откель Энергия ?
Имею ввиду твою предполагаемую схему .
P.S. Видео по ссылке скачать не могу, - посылает.

_________________
Говорите говорите, я всегда зеваю когда мне интересно. 99,9% всех СЕ устройств, - от неправильных измерений



rezoner | Post: #205420 - Date: 20.10.09(22:18)
Капанадзе уже вернулся
[ссылка]


FFFF | Post: #205424 - Date: 20.10.09(22:23)
На Рапиде уже есть
[ссылка]
[ссылка]
[ссылка]
[ссылка]
и фамилия автора Капанадзе


MSN | Post: #205438 - Date: 20.10.09(22:45)
Gobsek Пост: 205435 От 20.Oct.2009 (23:40) Используется один из известных парадоксов электротехники.


Широко известный в узких кругах ? 😀
Если не секрет, - что это за парадокс ?

_________________
Говорите говорите, я всегда зеваю когда мне интересно. 99,9% всех СЕ устройств, - от неправильных измерений



Sтаs | Post: #205534 - Date: 21.10.09(07:36)
free_energy,
в чем заключается опасность?


Sтаs | Post: #205559 - Date: 21.10.09(09:58)
Тогда Андрус насколько опасен?


devdred | Post: #205564 - Date: 21.10.09(10:42)
free_energy а я считаю всё о чём ты говоришь это специально надумано чтобы народ этим не занимался...

Может быть сильные магнитные поля и опасны, может и искорки опасны, но Никола Тесла дожил до 93 лет и умер по собственному желанию молодым и красивым, чего и всем остальным желаю 😶...

_________________
Все что человек может постичь он может достичь.



free_energy | Post: #205565 - Date: 21.10.09(10:44)
На сколько мне известно электростанция Андруса безопасна. К этому должен стремиться любой продукт, товар должен быть сертифицирован, в том числе на безопасность для здоровья человека, иначе зачем он нужен.

devdred Да я ж не отговариваю, каждый сам враг своему здоровью. Вот Gobsek сделает и проверит. В противоположность Тесле вспомни Чернетского и от чего он умер. Кроме того, Тесла был один, а нас миллиарды, представляешь что в таких масштабах можно понаделать с неограниченной энергией, нашими потребностями и последствиями от использования таких установок? Короче, после нас планету заселят Черепашки-ниндзя!

_________________
\\\"Есть только одно благо — знание, и есть только одно зло — невежество.\\\" Сократ



kriotron | Post: #205569 - Date: 21.10.09(11:22)
я ненавижу продавцов воздуха, барыг-манагеров всяких доморощенных, мошенников и строителей финансовых пирамид...ну вот ненавижу и всё тут. Обычно делаю им много горя, когда вижу. Благо леса наши густые, а болота топкие, хе-хе. Сподвижники Андруса те ещё разводилы. Я сейчас могу предложить дешевую электростанцию на базе 4-кВт дизеля, который работает на воде и спец-реагенте. Реагент очень дешёвый, 300кг на 6 месяцев непрерывной работы. Прибыль как в системе продаж струйных принтеров: оборудование копейки стоит, а вот расходка...на которую вас потом подсадят будет давать бабло. Всё просто в этом мире. Сплошные заманухи.

_________________
Не бойся делать то, чего не знаешь. Ковчег построил любитель - профи создали Титаник.



kriotron | Post: #205594 - Date: 21.10.09(13:58)
людЯм на хер все эти вечняки не упираются. Быдло-потребителю нужны 220В в розетке и батарея тёплая. ВСЁ!!!! Поэтому и разрабатываются, и внедряться будут законченные комплексы модульных электростанций, хе-хе. А там только доить останется потребеителя, ну и экологов поотстрелливать разных-умных, бля.

_________________
Не бойся делать то, чего не знаешь. Ковчег построил любитель - профи создали Титаник.



Gobsek | Post: #205615 - Date: 21.10.09(18:07)
Vexx Пост: 205525 От 21.Oct.2009 (06:47)

P.S. Gobsek назавите пожалуйста учебник за 6 класс в котором есть этот эффект. Потому как редакций учебников много и толку мало будет если я начну опять перечитывать кучу имеющейся литературы.


Да во всех таковой почти рассматривается, только внимание никто на него никто не акцентирует. И если есть желание и время - можем попробовать вместе повтроить этот девайс. А что еще за идея в емкостном трансе ? У немцев вроде читал что-то подобное для SW передатчика, но там все по канонам физики - сколько закачал чтолько и снял. В этом главное - земля, поэтому и для военки не катит.

Если мотали, не разбирайте,зачем порознь наступать на одни и теже грабли)) Нужен многожильный(очень) провод, источник высокого напряжения на 7-16кВ (UC3825+mosfet) и емкость на 0.5-5 мкф на 10-20 кВ (можно сборную). в 15-х числах ноября думаю буду более свободен.




Vexx | Post: #205671 - Date: 22.10.09(05:25)
Gobsek Пост: 205615 От 21.Oct.2009 (19:07)

Если мотали, не разбирайте,зачем порознь наступать на одни и теже грабли)) Нужен многожильный(очень) провод, источник высокого напряжения на 7-16кВ (UC3825+mosfet) и емкость на 0.5-5 мкф на 10-20 кВ (можно сборную). в 15-х числах ноября думаю буду более свободен.



почти пловина катушек уже канула в лету, давно было, и щас стал отцом времени свободного не стало 😕 Возможно только после нового года продохнуть будет...


vodoprovodchik | Post: #205708 - Date: 22.10.09(11:47)
Gobsek ...

++++Нужен многожильный(очень) провод, источник высокого напряжения на 7-16кВ...+++++

А-а не могли,б вы схемку нарисовать ? поподробнее...или ветку открыть ...глядишь и практический народ бы подтянулся(я,б тожить попробовал...если комплектующие не особо в дифиците). Может , не каждый бы взялся но , типа, "отметка" в мозгах осталось бы ... Н-ю -??!!
Вод.



zvezda | Post: #205747 - Date: 22.10.09(14:29)
Gobsek | Post: 205616 - Date: Thu Oct 22, 2009 2:19 am Как вы любите все туман нагонять! Да обьясни толком что и откуда, раз знаеш,вот эта дурацкая привычка говорить загадками сразу меняет мнение о человеке!
Gobsek,либо начинай обьяснять и будем копать, либо не пудри мозги!😕


Gobsek | Post: #205840 - Date: 23.10.09(05:12)
zvezda Пост: 205747 От 22.Oct.2009 (15:29)
Gobsek | Post: 205616 - Date: Thu Oct 22, 2009 2:19 am Как вы любите все туман нагонять! Да обьясни толком что и откуда, раз знаеш,вот эта дурацкая привычка говорить загадками сразу меняет мнение о человеке!
Gobsek,либо начинай обьяснять и будем копать, либо не пудри мозги!😕


Нужны эксперименты. Я уже вроде как достаточно объяснил, но повторю в 3-й раз. Нужен высоковольный источник питания, постоянного напряжения, от 7кВ. Трансформатор многожильным проводом, меньше возиться с воздушным (а-ля тесла). Высоковольный диод, емкость на 5-15 кВ и хор-р-рошее заземление (лучше как в старые времена - бочку в землю на 2м ниже уровня, или как у Капаназде, на крайняк). Можно еще автомобильную свечку как разрядник. Схемку пожалуйста, близка к той, что в заглавии. Секрета-то тут нет .. У кого все вышесказанное имеется ?


Зачем упирать на принципы ? Вам шашечки или ехать ?


Access | Post: #207088 - Date: 29.10.09(11:19)
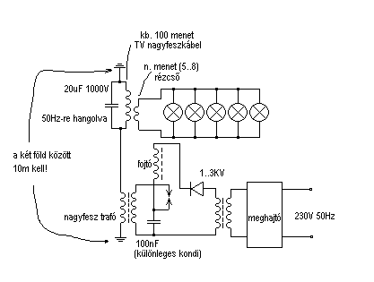
Хочу внести посильный вклад в раскрытие секрета "воровайки" Капанадзе. Воровайки в хорошем смысле этого слова. На мой взгляд, хитрый грузин додумался использовать энергию переменных полей ЛЭП с частотами 50 Гц.Имея хорошее заземление (должно находиться под ПРЯМЫМ углом к ЛЭП) на значительном расстоянии от ЛЭП,и длинный железный провод , подвешенный на опорах ВДОЛЬ ЛЭП и на расстоянии нескольких метров от полотна ЛЭП, подключенные к РЕЗОНАНСНОМУ контуру, настроенному на 50 Гц получаем простую "воровайку", работа ее похожа на приемник прямого усиления, тем не менее, способ довольно эффективен и под высоковольтной линией ( ВЛ ) 110—220 кВ (ВЛ высокого класса напряжений)
даже при плохом КПД имеем напряжения, достаточные для нужд небольшого дачного домика ( без всяких энергосберегающих технологий!(см.рис.1) . Капанадзе сделал нечто , подобное сверхрегенеративному ( или регенеративному, или гетеродинному ) приемнику , ВВЕДЯ генератор, который берет энергию от одного и того же контура ( или дополнительного контура ), напряжение выпрямляется и идет на генератор-гетеродин. Он, возможно, работает на второй-третьей гармонике сетевого напряжения ( 100 Гц или 150 Гц ) , часть напряжения отводится обратно в контур, повышая его добротность, возникает усиление напряжения. Наиболее близок к разгадке устройства Капанадзе Granulum, он предлагает почти готовую конструкцию для реализации " в железе"гетеродинного принципа ( ранние посты #546 , №552,вложения постов 538,539,540) . Обратите внимание на все его посты (в архиве с большими картинками и всеми вложениями - [ссылка] . Сообщения #3704 , #3939 ближе к качерам Бровина, в них он показывает как использовать энергию заряда уединенной емкости ( шара) для увеличения КПД системы.
На рис.2 показана схема моей доработки установки применительно к гетеродинному принципу (комментарии на рис.2).
На рис. 3 - приемник эл.энергии украинских коллег. Пояснения к рис.3. Стержень - мет. труба диаметром 7-8 см, заполненная отожженной проволокой.На месте примыкания с трансформатором ТР1 сточена.Конденсаторы с катушкой , намотанной на трубе образуют резонансный контур, он должен быть настроен на частоту сети (50 Гц).Лабораторный автотрансформатор ЛАТР2 находится рядом с заземлением, он также служит для настройки входного контура. Конденсаторы на напряжение не менее 15 Кв. Латры - на ток не менее 9 А. ЛАТР1 служит для настройки промежуточного контура, а по большей части, регулировки напряжения в нагрузке ( с помощью него добиваются выходного напряжения 220 Вольт) .Данная схема применяется на украине, располагается в лесополосе рядом с ЛЭП на напряжение 500 кВольт (в лесном массиве).




30c056.rar
Размер: 227.77 KB


Sergh | Post: #207182 - Date: 29.10.09(21:20)
Access Пост: 207088 От 29.Oct.2009 (11:19)
Имея хорошее заземление (должно находиться под ПРЯМЫМ углом к ЛЭП) на значительном расстоянии от ЛЭП,и длинный железный провод , подвешенный на опорах ВДОЛЬ ЛЭП и на расстоянии нескольких метров от полотна ЛЭП, подключенные к РЕЗОНАНСНОМУ контуру, настроенному на 50 Гц получаем простую "воровайку"


И где в его кИнО этот "длинный железный провод , подвешенный на опорах ВДОЛЬ ЛЭП"
И где в его кИнО этот "длинный железный провод , подвешенный на опорах ВДОЛЬ ЛЭП"
И где в его кИнО этот "длинный железный провод , подвешенный на опорах ВДОЛЬ ЛЭП"



bazarov | Post: #207186 - Date: 29.10.09(21:28)
Знаете почему у Капанадзе получилось? Да потому что он установку сделал!!!!!!


_________________
Не хватит никакого здоровья, чтобы приспособиться к этому глубоко больному обществу(Кришна Мурти)/Горшки не Боги обжигают (многовековая классика)



redika | Post: #207210 - Date: 29.10.09(23:03)
Для Access

...2003 году Михаил Саакашвили с Зурабом Жвания пришли ко мне домой, весь район отключили от электричества, что бы проверить эффективность моего изобретения, я телевизор и одну лампочку включил...
Источник: [ссылка]


bazarov | Post: #207212 - Date: 29.10.09(23:11)
Статическое электричество всегда присутствует, в любой точке земли. И заряд земли всегда возобновляется.

_________________
Не хватит никакого здоровья, чтобы приспособиться к этому глубоко больному обществу(Кришна Мурти)/Горшки не Боги обжигают (многовековая классика)



zvezda | Post: #207215 - Date: 29.10.09(23:27)
Если верить фильму, то его установка в таком бункере находится что и Гитлеру такое не снилось! Видать там надо в свинцовых трусах бегать!😎


street | Post: #207243 - Date: 30.10.09(07:22)
Bombar Пост: 207211 От 29.Oct.2009 (23:07)

Хотя в зое высоковольтной ЛЭП не должно быть домов и проч.

Сходи на Митинский радиорынок.

_________________
Главное в мелочах



Access | Post: #207342 - Date: 30.10.09(16:31)
Sergh, ЛЭП может находиться и на расстоянии нескольких сотен метров ... Я не утверждаю, что Капанадзе протягивал провод вдоль ЛЭП. Я лично знаю человека с украины, который использовал такой способ получения электричества, живя в непосредственной близости от ЛЭП. Этот способ довольно прост, как и в приемнике прямого усиления в нем входной контур, который настроен на частоту 50 Гц. (Рис.3 моего пред.поста) Позтому, вполне возможно, что Капанадзе сделал приемник эл.энергии, применив принцип умножения добротности контура, подключив к нему усилительный каскад с цепями обратной связи. Таким образом, имея хорошее заземление и антенну и используя принцип регенеративного приема (находясь на удалении от ЛЭП) он смог получить достаточную мощность на выходе. Установка запускается от аккумулятора через преобразователь 12-220, далее система выходит на рабочий режим, после чего часть энергии поступает на работу самой системы.

bazarov, статического электричества в избытке , но устройсв, позволяющих его использовать в полной мере днем с огнем не найти. Поэтому , пока идут споры о том, как лучше его использовать, можно пойти другим путем - получением энергии от электросетей, которыми опутан весь земной шарик.

Проходя под одной из мегавольтных ЛЭП в подмосковье в месте наибольшего провисания провода - волосы на голове шевелятся и в голове гудит, часть эл.энергии все равно уходит в землю в виде потерь, вот ее и можно использовать без зазрения совести...


Gobsek | Post: #207352 - Date: 30.10.09(17:46)
Access Пост: 207088 От 29.Oct.2009 (11:19)
Хочу внести посильный вклад в раскрытие секрета "воровайки" Капанадзе. хитрый грузин ...


Если что и украл этот "хитрый грузин", то скорее чужой патент, предположительно из USPTO. Заявляя себя 'архитектором' в прошлом (читай вольный каменщик), в прошлом он уже не раз 'прославился' плагиатом и воровством чужих идей. Так было с репликой установки Мейера, попыткой собрать параметрический генератор. Человек без какого-либо образования и какого-либо опыта в электро и радиотехнике(полезная инфа, для послед. понимания), слабо представляющий что такое резонанс, магнитное и электрическое поле, етс. Однако он сделал и это работает, этим все сказано. Я его ни в коем разе не осуждаю, наоборот молодец. Сааки конечно один из самых чмошных правителей в мире, но, тем не менее то что он сделал, потрясает воображение - избавил страну от коррупции. И в экономике и в быту у него все не так Х% как у нас вещает медиа, молодец словом.

Возвращаясь к Капанадзе, еще раз подчеркну, что его девайс - работает с выделением избыточной мощности. Исходную идею надо искать где-то на USPTO, не зря же он побежал в за европейским патентом когда амеры под носом, и достаточно отнести заявку с прилагающимся письмом в консульский отдел. Кстати, как по тексту изложения патента (см. текст в начале), так и по самому содержанию - полная лажа, на уровне объяснений работы цепной передачи для настольного будильника, что за клерк принял такую идиотскую заявку.


Принцип работы самого устройства 1:1 схож с установкой Тесла, только ВВ часть заменена электроникой и частоты более низкие ввиду использования больших емкостей и менее массивных, но многожильных проводников (ну откуда псевдо-архитектору знать по скин-эффект ?!) Примерную схему для повторения я уже дал, могу для ясности приложить вид намотки его катушки, больше там секретов нет. Все остальное - заземление, искровой пробойник вы видели. Да и еще - резонансов там нет, по крайней мере критичных для генерации доп. мощности.

Возвращаясь к теме воровства из ЛЭП - там очень просто. Не надо связываться с гальванической, а равно и емкостной связью, как тут советуется - шарахнет так, что и захоронить нечего будет. Все гораздо тривиальнее, расскажу на живом примере.

В Штатах, лет пять назад, судили фермера, за мошенничество при съёме электроэнергии с проходящей над его землями ЛЭП. Все что он сделал - вдоль одной пары опор зарыл в землю несколько витков медного провода в форме сильно вытянутой катушки. При этом адвокаты его оправдали, поскольку самого факта подключения к линии не было, а земля принадлежала этому самому фермеру. Наводку дали я так понимаю сами соседи, и местная энергокомпания, которой фермер ничего не платил.

Так вот, совет: сделайте небольшой контур пока из тонкого провода, скажем 2х2 метра в 20-30 витков, положите его под ЛЭП и оцените гальванометром возможность для постройки полноразмерного аналога.

Пользуйтесь на здоровье.




[ 1 | 2 | 3 | 4 | 5 | 6 | 7 | 8 | 9 | 10 | 11 | ... | 242 ] [>
У Вас нет прав отвечать в этой теме.
Форум - Резонансные генераторы - Резонансный трансформатор Теслы - Генератор Капанадзе - Стр 1
🏠 Главная | 📚 Содержание | 💬 Форум | 📁 Файлы | 📩 Контакт