[ВХОД]

30.03.26(08:41)

mob.skif.biz

Альтернативная энергия. Оставь надежду, всяк сюда входящий...

🏠 Главная | 📚 Содержание | 💬 Форум | 📁 Файлы | 📩 Контакт

🖥️ | 🖨️

Форум - Электростатические генераторы - Электростатика - Радиантная энергия - Стр:72
<] [ 1 | ... 62 | 63 | 64 | 65 | 66 | 67 | 68 | 69 | 70 | 71 | 72 | 73 | 74 | 75 | 76 | 77 | 78 | 79 | 80 | 81 | 82 | ... | 235 ] [>
Модератор: Antek
Первый пост темы: Antek Post: #691952 От:14.09.2020 (17:45)
Накопление энергии в окружающем пространстве и возможность её возвращения или передачи на расстояние.
Antek | Post:824145 - Date: 19.02.23(19:19)
Сварочник Будённого позволяет обходиться меньшим сечением трансформатора,естественно и меньшим весом.Резонанс всегда при нагрузке "уйдёт".Это тема про Радиантную энергию,опиши каким боком она тут или я сотру этот пустой разговор,как не относящийся к теме.

_________________
А вы друзья как не садитесь-все в музыканты не годитесь.


BAP | Post:824147 - Date: 19.02.23(19:22)
Antek Пост: 824145 От 19.Feb.2023 (19:19)
Сварочник Будённого позволяет обходиться меньшим сечением трансформатора,естественно и меньшим весом.Резонанс всегда при нагрузке "уйдёт".Это тема про Радиантную энергию,опиши каким боком она тут или я сотру этот пустой разговор,как не относящийся к теме.
Вот это поворот. Ай да молодца. Ты же сам завёл разговор за сварочник Будённого. Я тебя просил святого на трогать. Я только высказал своё мнение про видео от Романова....

Antek | Post:824150 - Date: 19.02.23(19:34)
А я тебе привёл пример использования залитой в резонансном контуре энергии.Потом как ребёнку объяснил на сравнении с качелями.У тебя скорее по работе сварочника Будённого своё понимание.Именно запасённая энергия в резонансном трансдросселе и стартует установку Валеры в момент пуска.Аналогию видишь?Не понимаешь ты Романова и многие не понимают,время ещё для вашего понимания не пришло.

_________________
А вы друзья как не садитесь-все в музыканты не годитесь.


BAP | Post:824169 - Date: 19.02.23(21:14)
Antek Пост: 824145 От 19.Feb.2023 (19:19)
".Это тема про Радиантную энергию,опиши каким боком она тут или я сотру этот пустой разговор,как не относящийся к теме.
Если принять , что рассеянная энергия в пространстве радиант, то прямо непосредственное отношение к твоей теме. В смысле боком.

Antek | Post:824181 - Date: 19.02.23(22:05)
Радиантная энергия -это совсем другое.
Вот от Валеры.
на вопросе dedivan Что такое радианные эффекты?
Термин радианное электричество в вел Никола Тесла ( что это вам не известно ?). Первый радианный эффект открыл Майкл Фарадей, когда проводил опыт с катушкой Румфорда, где Фарадея ударила ручка с изображением льва удаленная от опыта через весь зал. (это исторический факт). Что и заставило Никола Тесла искать это радианное электричество. Сам Никола Тесла в своих монографиях неоднократно писал, что его опыты не какого отношения к радиоволнам Герца не имеют! Я вас медленно подвел к пониманию возникновения радианных эффектов при напряжении 3,6кв наименьшее число экспериментально подтвержденное. При превышении этого напряжения 3,6кв начинают обнаруживаться в различных необычных радианных эффектах. Поляризация проводников на расстояние,все опыты и работы Авраменко они организованны на эффектах передачи радианной энергии.
Когда Майкла Фарадея ударило от ручки, первое, что он сделал, как положено
исследователю посмотрел включена ли катушка Румкорфа. Она была включена,
Фарадей пошел и выключил ее, обратно подойдя к двери попробовал коснуться, от ручки уже не било. Так повторив несколько раз он убедился, что эффект на прямую связан с катушкой Румфорда. С заземлением это ты погорячился, дверь была из чистого дерева и Фарадей потрудился тщательно ее осмотреть.
Я лично повторил данный опыт, схема лежит на моем сайте в открытом доступе, только негде не упоминал, что именно применял ее в данном опыте.Когда я ее включал то в мастерской все что было из проводящего и не заземленного, больно било. Ключи при попытке взять их рукой. Два любых металлических предмета поднося друг- другу между ними проскакивала искра 1мм-2мм. Это и было первое мое знакомство с радианным электричеством.
Майкл Фарадей не нашел этому явлению должного объяснения, Никола Тесла ознакомившись с данным эффектом описанным Майклом Фарадеем вцепился в это клещами и в последствии назвал радианным электричеством или радианной энергией.

_________________
А вы друзья как не садитесь-все в музыканты не годитесь.


JnoVa | Post:824183 - Date: 19.02.23(22:15)
В каждом бензиновом автомобиле стояли катушки зажигания, там всяко больше 3,6кВ, что-то я не замечал ничего особенного ни во время ремонта, ни в процессе эксплуатации. Ещё раньше, в каждой квартире, каждом доме стояли и чёрно-белые и цветные телевизоры. Опять же в процессе ремонта и эксплуатации ничего лишнего. Где же пряталась радиантная энергия.

_________________
В каждом из нас спит гений... и с каждым днём всё крепче.


Antek | Post:824185 - Date: 19.02.23(22:20)
JnoVa Пост: 824183 От 19.Feb.2023 (22:15)
В каждом бензиновом автомобиле стояли катушки зажигания, там всяко больше 3,6кВ, что-то я не замечал ничего особенного ни во время ремонта, ни в процессе эксплуатации. Ещё раньше, в каждой квартире, каждом доме стояли и чёрно-белые и цветные телевизоры. Опять же в процессе ремонта и эксплуатации ничего лишнего. Где же пряталась радиантная энергия.


Всё есть в ветке Валеры.Напоминаю
"Эта схема очень мощная. Есть одно но, она не выполняет всех условий по возникновению радианного эффекта который получал в своем опыте как удары импульсами от проводящих не заземленных предметов.
Условия возникновения радианной энергии описаны Никола Тесла."
Условия не выполнены и никто из вас этих условий не знает.

_________________
А вы друзья как не садитесь-все в музыканты не годитесь.


JnoVa | Post:824190 - Date: 19.02.23(23:01)
Антек, практически ни одного твоего поста не бывает без упоминаний Валеры. Ладно в его ветке ты вспоминаешь автора. В своей ветке лучше бы опираться на свой опыт.
То, что люди не понимают того, что вы с Романовым говорите, может говорить и о том, вы не умеете внятно объяснить. Ведь на ветку приходят люди с желанием разобраться в этом вопросе, но не получив нужных ответов, либо уходят, либо начинают раздражаться и троллить тебя. Я вижу тебя это злит и ты начинаешь грубить. А дальше как всегда - слово за слово, чем-то по столу и...

_________________
В каждом из нас спит гений... и с каждым днём всё крепче.


Antek | Post:824192 - Date: 19.02.23(23:17)
Валера всё рассказал правильно про Радиантную энергию,но Романов рассказал и объяснил десятки различных способов.Я видео и его публикую,но здешние понять его не в состоянии.Чтобы понимать Романова,нужно сначала получить эту Радиантную энергию практически,изучить ее свойства,видишь и Валера этот этап прошёл.Он же указал где прочитать про свойства-у Н.Теслы.За вас никто ничего не сделает.Для этого нужно лишь желание.Я могу только подсказывать и помогать,тому,кто хочет разобраться.

_________________
А вы друзья как не садитесь-все в музыканты не годитесь.


BAP | Post:824246 - Date: 20.02.23(10:00)
Antek Пост: 824181 От 19.Feb.2023 (22:05)
Радиантная энергия -это совсем другое.
Вот от Валеры.
на вопросе dedivan Что такое радианные эффекты?
Термин радианное электричество в вел Никола Тесла ( что это вам не известно ?). Первый радианный эффект открыл Майкл Фарадей, когда проводил опыт с катушкой Румфорда, где Фарадея ударила ручка с изображением льва удаленная от опыта через весь зал. (это исторический факт). Что и заставило Никола Тесла искать это радианное электричество. Сам Никола Тесла в своих монографиях неоднократно писал, что его опыты не какого отношения к радиоволнам Герца не имеют! Я вас медленно подвел к пониманию возникновения радианных эффектов при напряжении 3,6кв наименьшее число экспериментально подтвержденное. При превышении этого напряжения 3,6кв начинают обнаруживаться в различных необычных радианных эффектах. Поляризация проводников на расстояние,все опыты и работы Авраменко они организованны на эффектах передачи радианной энергии.
Когда Майкла Фарадея ударило от ручки, первое, что он сделал, как положено
исследователю посмотрел включена ли катушка Румкорфа. Она была включена,
Фарадей пошел и выключил ее, обратно подойдя к двери попробовал коснуться, от ручки уже не било. Так повторив несколько раз он убедился, что эффект на прямую связан с катушкой Румфорда. С заземлением это ты погорячился, дверь была из чистого дерева и Фарадей потрудился тщательно ее осмотреть.
Я лично повторил данный опыт, схема лежит на моем сайте в открытом доступе, только негде не упоминал, что именно применял ее в данном опыте.Когда я ее включал то в мастерской все что было из проводящего и не заземленного, больно било. Ключи при попытке взять их рукой. Два любых металлических предмета поднося друг- другу между ними проскакивала искра 1мм-2мм. Это и было первое мое знакомство с радианным электричеством.
Майкл Фарадей не нашел этому явлению должного объяснения, Никола Тесла ознакомившись с данным эффектом описанным Майклом Фарадеем вцепился в это клещами и в последствии назвал радианным электричеством или радианной энергией.
Это мысли от Валеры. Он у нас теперь как последняя инстанция? Или когда только выгодно? Почему ты считаешь , что другое, а вот сам Тесла говорит что это рассеяние.


Размер: 83.80 KB

Antek | Post:824251 - Date: 20.02.23(10:40)
Lisp Пост: 824229 От 20.Feb.2023 (08:45)
.где он пишет про термин "радиантное электричество"...
ПыСы...хочу ознакомиться...может я чего -то пропустил...
Да ты вообще даешь-патент про прием Радиантной энергии.

_________________
А вы друзья как не садитесь-все в музыканты не годитесь.


Antek | Post:824254 - Date: 20.02.23(11:04)
Lisp Пост: 824244 От 20.Feb.2023 (09:55)
BAP Пост: 824243 От 20.Feb.2023 (09:49)
Lisp Пост: 824229 От 20.Feb.2023 (08:45)
Antek Пост: 824181 От 19.Feb.2023 (22:05)

Термин радианное электричество в вел Никола Тесла ( что это вам не известно ?).

...не известно...
...ткни пальцем в патент, статью, лекцию, в дневники и пр...написанные Теслой...где он пишет про термин "радиантное электричество"...
ПыСы...хочу ознакомиться...может я чего -то пропустил...
Про термин от Теслы "радиантное электричество" не встречал. А вот лекция его " О лучистой материи" Крукса имеется. Тесла её всегда превозносил и опирался в своих высказываниях. У Теслы есть только термин "звуко-волны электрифицированного воздуха"...

...можно опереться и на Аристотеля, если думать, что на Круксе развитие человечества остановилось...
...а радиометр или вертушку Крукса ты должен был изучать еще в школе на уроках физики, ничего таинственного...😬 😬 😬

Сейчас и на атмосферном давлении сделать легко но это не по теме ветки

_________________
А вы друзья как не садитесь-все в музыканты не годитесь.


Antek | Post:824324 - Date: 20.02.23(18:55)
Очередной "зазос"энергии рассказано на пальцах в лёгкой для понимания и доступной форме от Романова. Принцип работы установки Капанадзе из ветки Валеры от Stels
YouTube: Смотреть видео




_________________
А вы друзья как не садитесь-все в музыканты не годитесь.


JnoVa | Post:824340 - Date: 21.02.23(00:30)
Да, Романов гений! То что он говорит, понять не возможно. Этот бедный Юра или Коля, по моему, даже взнос, пытаясь понять что ему говорит Романов! Это ж надо так уметь говорить, чтобы никто не мог понять! Такое подвластно только гениям.

_________________
В каждом из нас спит гений... и с каждым днём всё крепче.


Antek | Post:824341 - Date: 21.02.23(00:52)
А чего там не понятно,импульсный провал тока в резонансе на максимуме,как у Будённого в резонансном трансформаторе,или трансдросселе у Валеры,и в бифилярной катушке у Капанадзе,как в ролике.А к чему приводит этот провал-в ролике выше.Чего тут жевать,всё растолковано как в детском саду.И растолковано для самых непонятливых,что таким образом добавляется ток к поступающему напряжению и при этом увеличивается мощность.

_________________
А вы друзья как не садитесь-все в музыканты не годитесь.


valeralap | Post:824344 - Date: 21.02.23(04:56)
Antek Пост: 824324 От 20.Feb.2023 (18:55)
Очередной "зазос"энергии рассказано на пальцах в лёгкой для понимания и доступной форме от Романова. Принцип работы установки Капанадзе из ветки Валеры от Stels





Думаю к месту,- может так попонятнее.

😎


Размер: 171.40 KB

_________________
Чтобы слушать Иисуса Христа, нужно быть, хотя бы его апостолом!


Antek | Post:824405 - Date: 21.02.23(14:24)
Радиантный разряд в разряднике из видео Валеры во всей красе.Сфера свечения плазмы перекрывает намного зазор в разряднике и имеет шарообразную форму.


Размер: 291.82 KB

_________________
А вы друзья как не садитесь-все в музыканты не годитесь.


Antek | Post:825035 - Date: 24.02.23(19:23)
Вот ещё одно видео от Cosmogor
YouTube: Смотреть видео

_________________
А вы друзья как не садитесь-все в музыканты не годитесь.


robin | Post:825472 - Date: 27.02.23(11:03)
Легендарное видео от Акулы про радиант, в котором он умудрился снять несколько милливатт на внешнюю емкость, при затраченных нескольких ваттах. А если конкретно то потребление 12в при 0.5 ампера это 6 ватт. Емкость съема где то тыщу пик, разряды на ней примерно по полсекунды. Т.е. мощность получаемая приемной установкой будет равна мощности, требуемой для заряда емкости в тыщу пик за полсекунды до где то трех тысяч вольт. По формуле P=((U*U)*C)/(2*t) можно посчитать , что это примерно 9 милливатт. При этом один раз говорит, что прям сейчас сверхъединица раз в 15 прет, другой раз говорит, что рождается в 10 раз больше , чем затрачено. А реально КПД равен 0.009/6 = одна тысячная процента. Вообще народ отмороженный , одни сказки . Все видно в ролике , два плюс два не могут сложить.

YouTube: Смотреть видео


robin | Post:825473 - Date: 27.02.23(11:09)
удалить две черточки


ht--tps://
YouTube: Смотреть видео


robin | Post:825487 - Date: 27.02.23(13:32)
Эксы я делал. Результат примерно такой же как в видео. На уровне ноль целых шишь десятых. Вот задачка для умных - вытащить КПД из нуля хотя бы до единички. Эйнштейн долго добивался нобелевской премии . Подавал на нее заявку раз десять. Нобелевский комитет ему всякий раз отказывал, т.к. там сидят далеко не дураки, понимающие, что обе его теории тупо содраны у Лоренца и Пуанкаре. Подписываться под откровенный криминал никому неохота. Теория фотоэффекта Эйнштейна, кстати, тоже содранная у Российского ученого Столетова, по сути мало примечательная теория, которая канула бы в лета с другими подобными теориями, если бы не ее сходство с эффектами радиантной теории Тесла. Решили убить двух зайцев. Заткнуть рот Эйнштейну и покончить с радиантом, объяснив его фотоэффектом, чтобы все последователи до одурения ловили выбитые из металла электроны при его облучении.

Опытная установка Столетова по изучению фотоэффекта.
Размер: 29.21 KB

Antek | Post:825494 - Date: 27.02.23(14:15)
Не поможет.Это третья версия одного и того же видео.Но суть,как бы показана.Вот как бы ты спрятал бриллиант на видном месте и чтобы никто не нашёл,а только нуждающийся и самый бедный?Уверен,что не знаешь.Решишь эту задачку и тебе откроются знания,которые спрятаны в видео.

_________________
А вы друзья как не садитесь-все в музыканты не годитесь.


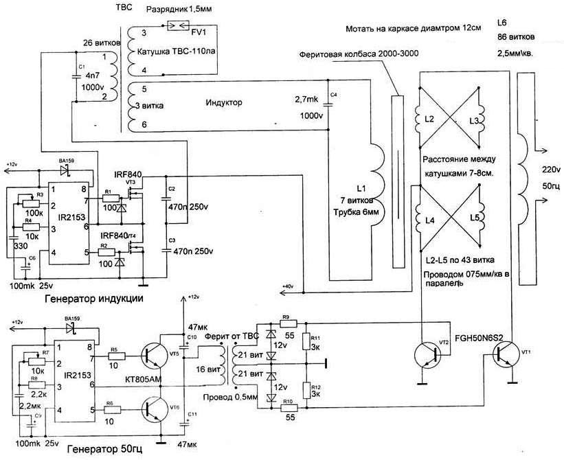
Antek | Post:825730 - Date: 01.03.23(21:03)
Кто может сказать генератор на 50Гц может работать на сердечнике от ТВСа,как показано в схеме БТГ от Валеры?Может это какое то не стандартное решение?


Размер: 78.11 KB

_________________
А вы друзья как не садитесь-все в музыканты не годитесь.


zimnyaya | Post:825738 - Date: 01.03.23(22:10)
Antek Пост: 825730 От 01.Mar.2023 (21:03)
Кто может сказать генератор на 50Гц может работать на сердечнике от ТВСа,как показано в схеме БТГ от Валеры?Может это какое то не стандартное решение?

А вы у этого Валеры и спросите

_________________
Желудь-теоретик знает, как вырасти в дуб (c) Кнышев


rezoner | Post:825739 - Date: 01.03.23(22:21)
Antek Пост: 825730 От 01.Mar.2023 (21:03)
Кто может сказать генератор на 50Гц может работать на сердечнике от ТВСа,как показано в схеме БТГ от Валеры?Может это какое то не стандартное решение?

У него на ТВС поступает частота порядка 100кГц от VT3,VT4

<] [ 1 | ... 62 | 63 | 64 | 65 | 66 | 67 | 68 | 69 | 70 | 71 | 72 | 73 | 74 | 75 | 76 | 77 | 78 | 79 | 80 | 81 | 82 | ... | 235 ] [>
У Вас нет прав отвечать в этой теме.
Форум - Электростатические генераторы - Электростатика - Радиантная энергия - Стр 72
🏠 Главная | 📚 Содержание | 💬 Форум | 📁 Файлы | 📩 Контакт