[ВХОД]

24.03.26(15:12)

mob.skif.biz

Альтернативная энергия. Оставь надежду, всяк сюда входящий...

🏠 Главная | 📚 Содержание | 💬 Форум | 📁 Файлы | 📩 Контакт

🖥️ | 🖨️

Форум - Электростатические генераторы - Электростатика - Про искорки для начинающих. - Стр:14
<] [ 1 | ... 4 | 5 | 6 | 7 | 8 | 9 | 10 | 11 | 12 | 13 | 14 | 15 | 16 | 17 | 18 | 19 | 20 | 21 | 22 | 23 | 24 | ... | 51 ] [>
Модератор: dedivan
Первый пост темы: dedivan Post: #736802 От:30.07.2021 (21:32)
тема про искорки была. но она для тех кто читал учебники и что то проверял своими руками.
Но у нас много тех. кто еще не читал учебники.
Для них нужно азы искорок показывать.
олег-джан | Post:740273 - Date: 18.08.21(18:11)
И длина намотки врёт...
А ёмкость мона и на месте измерить...последовательно кондер прицепить и посчитать.

_________________
Обьективная реальность-бред,вызванный недостатком алкоголя в крови...



dedivan | Post:740275 - Date: 18.08.21(18:15)
СНК Пост: 740272 От 18.Aug.2021 (18:07)


Странный калькулятор - чем больше витков, тем меньше емкость.. 😀

Это собственная емкость междувитковая, а есть еще паразитная или конструктивная- на первичку и на землю. Это еще плюсом к межвитковой.

_________________
я плохого не посоветую



6464 | Post:740281 - Date: 18.08.21(18:22)
dedivan Пост: 740275 От 18.Aug.2021 (18:15)
... а есть еще паразитная или конструктивная- на первичку и на землю. Это еще плюсом к межвитковой.

Эти совсем маленькие, их можно не учитывать.

_________________
Сложно сделать- задачка простая. Просто сделать- задачка сложная.



6464 | Post:740285 - Date: 18.08.21(18:26)
Получается нужна катушка с минимальным количеством витков. С наибольшим расстоянием между витками.

_________________
Сложно сделать- задачка простая. Просто сделать- задачка сложная.



texnik | Post:740307 - Date: 18.08.21(19:52)
dedivan Пост: 740254 От 18.Aug.2021 (17:33)
texnik Пост: 740243 От 18.Aug.2021 (17:15)
значит, ток и напряжение😊

Для искры нужно только напряжение, ток она сама создает.
У искры ток незамкнутый- это значит для него не нужен источник.
В идеале достаточно запустить один электрончик.
Причем необязательно с электрода. Он может быть оторван и от атома газа. Лишь бы был достаточный градиент поля.
Дед, давай не будем... Одно без другого не бывает. Напряжение пробивает воздушный промежуток, ток совершает работу. Без тока ты не увидишь и не услышишь искру. Извините но, тут у вас со схемотехникой туговато получается дело. Зачем ломать голову над трансформатором и изобретать велосипед. Возьмите и ограничите ток высокоомным сопротивлением. На выходе не будет тока и не будет емкости... И указание Деда будет соблюдено. 😬


СНК | Post:740310 - Date: 18.08.21(19:57)
6464 Пост: 740281 От 18.Aug.2021 (18:22)
dedivan Пост: 740275 От 18.Aug.2021 (18:15)
... а есть еще паразитная или конструктивная- на первичку и на землю. Это еще плюсом к межвитковой.

Эти совсем маленькие, их можно не учитывать.


Дык на них какое напряжение? Их то и надо минимизировать..

Между витками относительно небольшое напряжение, энергии немного. А с ниткой вообще минимум.

_________________
Автор благодарит алфавит за любезно предоставленные буквы.(с)



dedivan | Post:740311 - Date: 18.08.21(19:58)
6464 Пост: 740281 От 18.Aug.2021 (18:22)

Эти совсем маленькие, их можно не учитывать.

Основы радиотехники нужно тоже знать. Межвитковые емкости включены последовательно. чем больше их- тем меньше общая емкость.
А вот емкости на первичку и на землю от каждого витка складываются.
Чисто практически при 10 витках емкость на землю уже превышает межвитковую. Если заметил, для УКВ катушек больше 10 витков и не делают, иначе частота начинает падать.
При 100 витках межвитковая емкость уже не играет роли, поэтому раздвигать витки не имеет смысла. Кроме случаев большого напряжения на один виток- здесь раздвигают для исключения пробоя.
А на один виток можно и 500 вольт получить.
Катушечка начинает светиться счет поверхностного межвиткового пробоя.
Как говорят неграмотные теслалюбители - холодный ток идет по катушке.
Кто то радиантом обзывает....
Много их всяких малограмотных.


_________________
я плохого не посоветую



олег-джан | Post:740313 - Date: 18.08.21(19:58)
Просто обостряющий разрядник ставится на меньшее пробойное...

_________________
Обьективная реальность-бред,вызванный недостатком алкоголя в крови...



СНК | Post:740314 - Date: 18.08.21(19:59)
На один виток можно 1.2кВ поиметь!

_________________
Автор благодарит алфавит за любезно предоставленные буквы.(с)



dedivan | Post:740315 - Date: 18.08.21(20:06)
олег-джан Пост: 740313 От 18.Aug.2021 (19:58)
обостряющий разрядник ставится

В данном случае это не выход. Большую первичную емкость все равно нужно заряжать, а это расход энергии.

_________________
я плохого не посоветую



олег-джан | Post:740321 - Date: 18.08.21(20:25)
А когда в разрыв вторички врезается разрядник в несколько пик?

_________________
Обьективная реальность-бред,вызванный недостатком алкоголя в крови...



dedivan | Post:740325 - Date: 18.08.21(20:36)
Вторичку все равно нужно зарядить. на это нужна энергия.

_________________
я плохого не посоветую



козлайский | Post:740328 - Date: 18.08.21(20:53)
rezoner Пост: 740228 От 18.Aug.2021 (16:40)

Для создания поля энергия не нужна. Ты не смешивай поле и заряды. Мухи и котлеты.
А в остальном - правильно. В лавине на стороне катода ток в 300 раз меньше, чем на стороне анода. Если поле создаём катодом, отсюда и СЕ.

Может немножко энергии все таки нужно ? Хотя бы эбонитовой палочкой
кота потереть?
Хмм.. вообще то ток меряется в замкнутой цепи. Если мы засунем амперметр в эту цепь,он что,покажет среднее значение ? 1а и 300а допустим.
150.5а ?

_________________
nature has given us ears which is always open,and a mouth which it is better to keep shut.



dedivan | Post:740329 - Date: 18.08.21(20:57)
козлайский Пост: 740328 От 18.Aug.2021 (20:53)
вообще то ток меряется в замкнутой цепи.

Тебе сколько раз говорили- читай учебники, там русским по белому написано- ток искры- НЕЗАМКНУТЫЙ.
Поэтому мы и считаем заряды и энергию а про ток ни слова.

_________________
я плохого не посоветую



akmike | Post:740334 - Date: 18.08.21(21:23)
Может кому пригодится, в книге (Вдовин С.С. Проектирование импульсных трансформаторов 1971 стр.47.) есть формулы расчета динамической емкости между обмоткой и магнитопроводом (между первичкой и вторичкой). Для случая когда катушка заземлена с одной стороны:

Вдовин С.С. Проектирование импульсных трансформаторов. стр.47.
Вдовин С.С. Проектирование импульсных трансформаторов. стр.47.
Размер: 79.21 KB


dedivan | Post:740336 - Date: 18.08.21(21:27)
akmike Пост: 740334 От 18.Aug.2021 (21:23)
Для случая когда катушка заземлена с одной стороны:

Все правильно. Поэтому для снижения энергии делают заземление в середине катушки- напряжение на каждом конце в два раза меньше, а энергия в квадрате- в четыре раза меньше нужно.

_________________
я плохого не посоветую



akmike | Post:740339 - Date: 18.08.21(21:50)
dedivan Пост: 740336 От 18.Aug.2021 (21:27)
Все правильно. Поэтому для снижения энергии делают заземление в середине катушки...

Центр заземлили, на одном конце будет формироваться избыток электронов(при импульсе) - его подключаем на остриё разрядника с него будут вылетать электроны.
А что тогда делать с другим концом катушки, на нём будет недостаток электронов (плюсовой потенциал)?


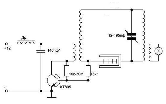
vasik | Post:740340 - Date: 18.08.21(21:50)
texnik Пост: 740307 От 18.Aug.2021 (19:52)
Извините но, тут у вас со схемотехникой туговато получается дело. Зачем ломать голову над трансформатором и изобретать велосипед. Возьмите и ограничите ток высокоомным сопротивлением. На выходе не будет тока и не будет емкости... И указание Деда будет соблюдено. 😬


кстати, так делали раньше, когда транзисторов хороших не было



Размер: 96.32 KB


dedivan | Post:740352 - Date: 18.08.21(22:48)
vasik Пост: 740340 От 18.Aug.2021 (21:50)
так делали раньше, когда транзисторов хороших не было

Это еще и от неграмотности, не знали тогда физику газового разряда.
Высокое напряжение должно появляться только на мгновение- лавину запустить.

_________________
я плохого не посоветую



dedivan | Post:740354 - Date: 18.08.21(23:01)
akmike Пост: 740339 От 18.Aug.2021 (21:50)

А что тогда делать с другим концом катушки, ?

Это и не для нас- просто пример, как можно сэкономить.

_________________
я плохого не посоветую



texnik | Post:740390 - Date: 19.08.21(09:57)
vasik Пост: 740340 От 18.Aug.2021 (21:50)
texnik Пост: 740307 От 18.Aug.2021 (19:52)
Извините но, тут у вас со схемотехникой туговато получается дело. Зачем ломать голову над трансформатором и изобретать велосипед. Возьмите и ограничите ток высокоомным сопротивлением. На выходе не будет тока и не будет емкости... И указание Деда будет соблюдено. 😬


кстати, так делали раньше, когда транзисторов хороших не было
vasik, дело в том что, то что предлагает Дед, мы ещё 10 лет тому назад обсуждали и проверяли с ребятами. Проверяли разрядники с несколькимы иголками для усиления эффекта. Я предложил поставить последовательно каждому разряднику высокоомное сопротивление, чтобы они работали одновременно, но, к сожалению никакого прироста не получили😕 Я думаю, для разрядника надо использовать какой то специальный метал, который легко расстается с электронами😀


Размер: 17.79 KB


Размер: 23.83 KB


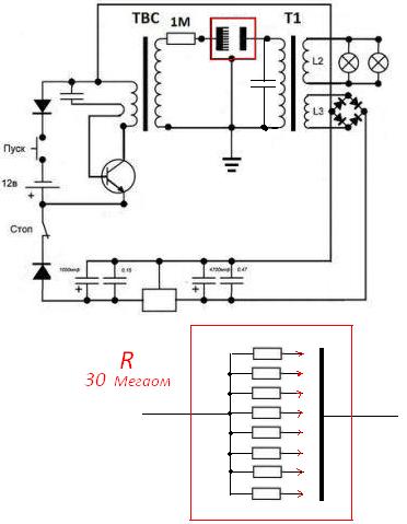
vasik | Post:740395 - Date: 19.08.21(10:35)
texnik Пост: 740390 От 19.Aug.2021 (09:57)
vasik, дело в том что, то что предлагает Дед, мы ещё 10 лет тому назад обсуждали и проверяли с ребятами. Проверяли разрядники с несколькимы иголками для усиления эффекта. Я предложил поставить последовательно каждому разряднику высокоомное сопротивление, чтобы они работали одновременно, но, к сожалению никакого прироста не получили😕 Я думаю, для разрядника надо использовать какой то специальный метал, который легко расстается с электронами😀


Насколько я понимаю тут многие пробовали.
Надо понять чего не хватает или что не так делали.
Может Дед подскажет ? 😀

Сама идея то не новая и эффект известный, просто техническую реализацию на коленке не так просто сделать




Размер: 508.84 KB


СНК | Post:740397 - Date: 19.08.21(10:51)
не резисторы, а индуктивности.. линии передач.

_________________
Автор благодарит алфавит за любезно предоставленные буквы.(с)



олег-джан | Post:740398 - Date: 19.08.21(10:55)
Угу...скорость нарастания в них и останется....

_________________
Обьективная реальность-бред,вызванный недостатком алкоголя в крови...



СНК | Post:740401 - Date: 19.08.21(11:00)
надо задержку по времени организовать.

_________________
Автор благодарит алфавит за любезно предоставленные буквы.(с)



<] [ 1 | ... 4 | 5 | 6 | 7 | 8 | 9 | 10 | 11 | 12 | 13 | 14 | 15 | 16 | 17 | 18 | 19 | 20 | 21 | 22 | 23 | 24 | ... | 51 ] [>
У Вас нет прав отвечать в этой теме.
Форум - Электростатические генераторы - Электростатика - Про искорки для начинающих. - Стр 14
🏠 Главная | 📚 Содержание | 💬 Форум | 📁 Файлы | 📩 Контакт