[ВХОД]

Главная | Содержание | Форум | Файлы | Контакт
NAVIG
Резонансные генераторы
Магнитные генераторы
Механические центробежные (вихревые) генераторы
Электростатические генераторы
Водородные генераторы
Ветро- и гидро- и солнечные генераторы
Прочие идеи (разные)
О форуме
Транспорт
Оружие
Научные идеи, теории, предположения...
Экономия топлива
Коммерческие вопросы
Струйные технологии
Торсионные генераторы
Новые технологии
Барахолка
Патентный отдел
Конструкторское бюро
Нейтронная физика
Торнадо и смерчи
Гравитация и антигравитация
Сделай сам. Советы.
Медицина и здравоохранение
немобильная версия
Печатать страницу
Форум - Резонансные генераторы - Резонансный трансформатор Теслы - Трансформатор Тесла - источник тепла. - Стр.4
<][1 | 2 | 3 | 4 ]
Post:#723790 Date:11.04.2021 (20:30) ...
Пришло на почту. Отправитель пожелал остаться неизвестным. В сообщении упоминается о 5 кВт на ТЭНах, при настроенном ТТ. Не проверял. Информацию выкладываю как она досталась мне.
vodoprovodchik | Post: 725981 - Date: 01.05.21(16:28)
bazarov Пост: 725910 От 30.Apr.2021 (19:50)



Меня вопрос с магнитом интересует.... Магнит заряжен.... Подносим его полюсом к железяке, и железяка вся магнитными линиями заряжена.... Убираем магнит и линии исчезли.... куда ???....


По серьёзу?
при зацеплении куска железа на полюс происходит распределение МП (железка + полюс) которое равноценно энергетике МП другого полюса(но имеет чуток другую конфигурацию в пространстве).
МСЛ - это выдумка для расчётчиков,- виртуальные условия в условных точках .По жизни их нет .
Кста, кусок железа ,примагниченный к полюсу, имеет такой же знак как и сам полюс т.е. в нём нет противоположного знака ...тоже самое творится и с металлическими опилками - они распределяются согласно концентрации самого поля .
Отсюда и ответ на то куда они исчезают ...просто в природе НЕТ магнитного монополя !
;-)


bazarov | Post: 726029 - Date: 01.05.21(22:35)
Отсюда и ответ на то куда они исчезают ...просто в природе НЕТ магнитного монополя !

... И взгляд такой умный-умный....

Вот вы тут про напряжённость электростатического поля думаете. А по физике точечная напряжённость называется знаком "фи" (латынь). И если брать две точки с зарядом и напряжённостью "фи", то это называется разностью потенциалов. В простонародье напряжением.

Вот гляжу на Зимнюю и думаю... Через вакуум и магнитное поле, и заряд передается. Так с чего же он состоит?

_________________
Не хватит никакого здоровья, чтобы приспособиться к этому глубоко больному обществу(Кришна Мурти)/Горшки не Боги обжигают (многовековая классика)
zimnyaya | Post: 726046 - Date: 02.05.21(08:15)
missioner Пост: 725913 От 30.Apr.2021 (20:51)
Виталя Пост: 725902 От 30.Apr.2021 (18:17)
Вод, вот смотри: напряжение 20000 В, между двумя шариками электропроводными, находящимися на расстоянии 1 см (10 мм), без пробоя реально?
У меня в схеме удвоения работавшего от сетевого напряжения получалось около 600 вольт,от них зажигал последовательно включённые три лампочки и когда удалял провод от контакта крайней лампочки то возникала синяя веретенообразная дуга в сантиметр длиной если плавно удалять провод.

Дуга от постоянного тока очень сильно тянется, сжигая все контакты.
Это свойство, наряду с другими, одно из сильных недостатков постоянного тока для бытовых целей и было озвучено еще во времена соперничества Теслы и Эдисона.
Правда сейчас уже научились делать автоматы постоянного тока с магнитиком внутри, но всё равно проблема есть.

А напряженность поля можно повысить, уменьшая радиус проводника.
Если прикрепить к ТТ толстую проволоку, то разрядов с нее почти не будет, а если диаметр взять меньше, то легко получается красивая елочка по всей длине

_________________
Желудь-теоретик знает, как вырасти в дуб (c) Кнышев
vodoprovodchik | Post: 726053 - Date: 02.05.21(10:02)
bazarov...

Сложновато вы мыслите да ещё и умную литературу читаете ...неопределённость (х )на неопределённость = неопределённость в степени*неопределённость*

Начал писать ответ ,но подумалось ,- выглядит длинно и бредово! ...я же не прохфессор, а ЦПШ -ник .
А вот как вы себе представляете форму поля импульса РЛС ?

Вечером стал вспоминатъ РАЗНИЦУ между различными системами и выплыла непонятка ...в виде формы поля антенной решотки (обычная и директорная ).




Виталя | Post: 726360 - Date: 06.05.21(06:49)
Нашёл на просторах "Скифа". Интересная информация к размышлению от пользователя под ником genmih:[ссылка]


У Вас нет прав скачивать этот файл. Зарегистрируйтесь .
_________________
С ув. Виталий.
Виталя | Post: 728795 - Date: 06.06.21(18:46)
Погода дождливая. Решил провести эксп по этой схеме:
Как и ожидалось, результат опыта = 0. Абыдна , у кого то прёт по 5 кВт, а тут с 20 ваттного повышающего преобразователя, не удалось зажечь даже лампу накаливания в 5 Вт.

У Вас нет прав скачивать этот файл. Зарегистрируйтесь .
_________________
С ув. Виталий.
- Правка 06.06.21(18:47) - Виталя
VVM | Post: 728801 - Date: 06.06.21(20:05)
vodoprovodchik Пост: 726053 От 02.May.2021 (10:02)
bazarov...

Сложновато вы мыслите да ещё и умную литературу читаете ...неопределённость (х )на неопределённость = неопределённость в степени*неопределённость*

Начал писать ответ ,но подумалось ,- выглядит длинно и бредово! ...я же не прохфессор, а ЦПШ -ник .
А вот как вы себе представляете форму поля импульса РЛС ?

Вечером стал вспоминатъ РАЗНИЦУ между различными системами и выплыла непонятка ...в виде формы поля антенной решотки (обычная и директорная ).
Вспомнилось из курса "Электродинамика и распространение радиоволн", что в есть разность полей в дальней и ближней зоне. Особенно, это касается Антенных решёток.

_________________
Владимир \"2 процента людей — думает, 3 процента — думает, что они думают, а 95 процентов людей лучше умрут, чем будут думать\"
Oлег-джан | Post: 728802 - Date: 06.06.21(20:08)
У решеток другое поле ..

vodoprovodchik | Post: 728916 - Date: 08.06.21(10:36)
Виталя | Post: 728795

Можжа полюбопытствовать - что это такое - 20ватный преобразователь ? Что у него на выходе ?

----------------------------------

VVM | Post: 728801

я тут разбирал одну школьную прибабашку ...суть - антенна для шарманки представляла собой эмалевый проводок 0,3мм с привязанной гайкой . Гайка закидывалась на дерево ,обычно стоявшее гдето на расстоянии метров 10-15 от передатчика.
Ес-но в таком исполнении никаких изоляторов не могло быть .
Однако работал такой конструктив ЗВЕРСКИ!

Сейчас вспомнил и попытался на бумаге решить те школьные годы. Получилась полная аналогия с башней Тесла - там где журналюги пишут об искрах , проскакивающих между ног у посетителей ...

Получается , что излучатели(всевозможные антенны) для повышенной эффективности должны быть "привязаны" к Земле .
Антенна ,привязанная только к передатчику , аналогична без/опорнику



У Вас нет прав скачивать этот файл. Зарегистрируйтесь .
Виталя | Post: 728946 - Date: 08.06.21(20:16)
vodoprovodchik Пост: 728916 От 08.Jun.2021 (10:36)
Виталя | Post: 728795

Можжа полюбопытствовать - что это такое - 20ватный преобразователь ? Что у него на выходе ?
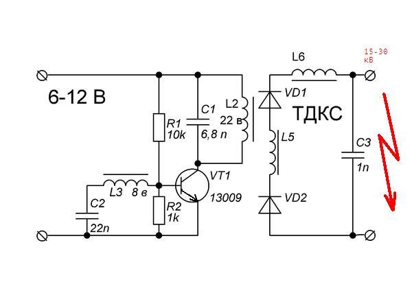
Блокинггенератор на 13009, работающий с ТДКСом. 30 кВ.

У Вас нет прав скачивать этот файл. Зарегистрируйтесь .
_________________
С ув. Виталий.
vodoprovodchik | Post: 728986 - Date: 09.06.21(12:02)
Виталя | Post: 728946

Понятно ...
т.е. с этой схемы не получается выжать ну хутьбы 1квт(даже запалить лампочку накаливания) ?
Вообще,т вся структура подобного преобразования сводится к одному ,- растяжка ПО времени .
В вашей схеме кондей на выходе схемы всего на 1н ...ничтожно малая величина для подобных эксов, и значит кол-во энергии не сможет запалить даже нить лампочки . Разве что годится для поджигания ЛДС.
Обычно искатели СЕ применяют всякого рода формирователи/накопители энергии. Выдают это за панацею , а это простой переход процесса ПО времени .
т.е. тратим много времени на заряд кондея ,а потом разряжаем его ...лучше всего это выполнить разрядником
ЭКС достаточно опасный!!!! Лампочку вааще можно взорвать !

<][1 | 2 | 3 | 4 ]
У Вас нет прав отвечать в этой теме.
Форум - Резонансные генераторы - Резонансный трансформатор Теслы - Трансформатор Тесла - источник тепла. - Стр 4

Главная | Содержание | Форум | Файлы | Контакт