[ВХОД]
27.04.26(14:47)

mob.skif.biz

Альтернативная энергия. Оставь надежду, всяк сюда входящий...

🏠 Главная | 📚 Содержание | 💬 Форум | 📁 Файлы | 📩 Контакт
 
Резонансные генераторы
Магнитные генераторы
Механические центробежные (вихревые) генераторы
Электростатические генераторы
Водородные генераторы
Ветро- и гидро- и солнечные генераторы
Прочие идеи (разные)
О форуме
Транспорт
Оружие
Научные идеи, теории, предположения...
Экономия топлива
Коммерческие вопросы
Струйные технологии
Торсионные генераторы
Новые технологии
Барахолка
Патентный отдел
Конструкторское бюро
Нейтронная физика
Торнадо и смерчи
Гравитация и антигравитация
Сделай сам. Советы.
Медицина и здравоохранение

🖥️ | 🖨️

Форум - Резонансные генераторы - Резонансный трансформатор Теслы - Здесь только про искровик - Стр:35
<] [ 1 | ... 25 | 26 | 27 | 28 | 29 | 30 | 31 | 32 | 33 | 34 | 35 | 36 | 37 | 38 | 39 | 40 | 41 | 42 | 43 | 44 | 45 | ... | 227 ] [>
Модератор: ilnur
Первый пост темы: ilnur Post: #200230 От:15.09.2009 (11:02)
Шаг за шагом
олег-джан | Post:312843 - Date: 19.06.11(11:39)
shkaf | Post: 312827 - Date: Sun Jun 19, 2011 3:38
центральная жила в полиэтиленовой изоляции которая милиметров 6 в диаметре полнейшая куйня при 40 кв причем постоянки с нее фитонит мама негорюй..

Стоп,Шкаф...давай-ка разделять коронку и пробой...
это-разные вещи....
Пробой-это если бы ты к полиэтилену поднес иголочку-и на нее
из центра прохерачила искра...пробив полиэтилен...
То,что было у тебя-наверняка коронирование за счет подносимой
емкости...токи смещения работают...они тебе и через
сантиметр полиэтилена будут светить...

_________________
Обьективная реальность-бред,вызванный недостатком алкоголя в крови...


Sergh | Post:312914 - Date: 19.06.11(22:13)
dedivan Пост: 312729 От 18.Jun.2011 (16:06)
Sergh Пост: 312709 От 18.Jun.2011 (13:01)
Вместо них IGBT IRG4PH50UD на 1200 вольт. Работают не хуже многоамперного полевика,


Хуже и намного.
Берем картинку из манов.
Смотрим процесс открывания- видишь полочку?
400 нан на клеточку.
За это время твоя емкость разрядится и вся энергия пойдет на нагрев
твоего ижбэта. Терпеливые они. Это не отнять.

Есть суперфаст ижбэты - но у них ток меньше чем у полевиков на порядок.


- вот не надо брать картинку и тормозить.
Именно тот транзюк что указан.
Только ему в затворчег резисторчег не ставим.

И удивляемса а чего это в соседней комнате компьютерные колоночки как от мобильника шалить начинають.
При почти КЗ в нагрузке и 0,1 мкф 1000 В в питании.

Или мне какие-то особенные транзистеры прислали?

Нагрузка в коллекторе должна быть "согласованная", т.е. низкоомная. Хотя от разряда 1000 В 0,1 мкф на 2 витка почти любой феррит в насыщение уйдет.
И драйвер IXDD414. Но пойдет думаю и UCC на 9 А и MAX на 6 А.

[ссылка]

[ссылка]

- режим разряда относительно небольшой емкости в мануалах не описан.
Там все про силовые режимы, а не про режим работы радиолокатора.

В любимом флайбэке не применять, время выключения 100 наносекунд, но тут уж понятно, какой тут флайбэк когда им кондер заряженный до 1000 вольт разряжаем.


dedivan | Post:312915 - Date: 19.06.11(22:37)
Sergh Пост: 312914 От 19.Jun.2011 (23:13)
Только ему в затворчег резисторчег не ставим.


Само собой. Только там не полевик тормозит а биполярник.
Смотри внимательнее картинку из родного даташита и к ней табличку подставь с временами.

Вот видишь- на затворе все нормально а ступенька - полочка есть
и нехилая.
Считвй -твоя емкость 100 нан током 100 ампер разрядится за 1 наносекунду,
10 амперами за 10 нс, ижбэт за это время даже еще не чухнется.
Вот вся моща у него уйдет на нагрев- самый нижний график.


Размер: 20.66 KB

_________________
я плохого не посоветую


СНК | Post:312916 - Date: 19.06.11(23:00)
shkaf Пост: 312783 От 18.Jun.2011 (21:31)
.. а не плохо было бы если тирик в лавинном пробое хотя бы вольтец так 300 держал.. при точке полста ампер..:)
диод тоже вполне может наверное в лавинном режимчике строчить если не превышать предел живучести


А в первичке Тесловского трансформатора будет реакция на разряд? Грубо говоря увидим разряд на стоке полевика?

_________________
Автор благодарит алфавит за любезно предоставленные буквы.(с)


Sergh | Post:312920 - Date: 19.06.11(23:46)
А биполяр на индуктивную нагрузку работает. Осталось график роста тока через IGBT наложить на график роста тока через индуктивность. Гиперболоид получится.

[ссылка]

[ссылка]

[ссылка]

[ссылка]

[ссылка]

- да что спорить, на вкл он работает точно как и полевик на 24 А.
Только ток больше и не горит.


shkaf | Post:312931 - Date: 20.06.11(07:08)
СНК | Post: 312916 - Date: 20.06 (07:00)
А в первичке Тесловского трансформатора будет реакция на разряд? Грубо говоря увидим разряд на стоке полевика?
==============================================================================
увидим но в меньшей степени нежели в обычном классическом трансформаторе. Абсолютно идеального ничего нет! Многое зависит от правильности изготовления конструкции и аккуратности выполнения.

Не от скуки Тесла и конусные катушки крутил..с той же целью снизить влияние вторички на первичку.
..
..
Размер: 29.54 KB

_________________
На Бога уповаем. http://www.skif.biz/files/e5a7f3.jpg


shkaf | Post:312933 - Date: 20.06.11(07:57)
допустим есть дроссель с него обратный ход на раскачку ТТ. при хорошем ключе получим массимум вольт 900 при токе разрыва 20а. Дроссель имеет скажем 5 витков, испортит ли дело дополнительные 5 витков вторички на этом дросселе если подключиться к отратному выбросу.? с целью поднять потенциал импульса(обратный ход+дополнительные 5 витков)900в+900в=1800в.
Тот на момент запирания ключа 20а ну и естественно импульс обратного хода первичке тоже около 20а на таком же количестве витков вторички как и первички тоже будет ток около 20 а если последовательно соеденить вторичку с обратным выбросом амплитуда импульса будет сумма их амплитуд, а ток ?? половина тока размыкания ключа ??????
..
..
Размер: 2.50 KB

_________________
На Бога уповаем. http://www.skif.biz/files/e5a7f3.jpg


GTK5 | Post:312939 - Date: 20.06.11(09:19)
shkaf Пост: 312933 От 20.Jun.2011 (08:57)

Тот на момент запирания ключа 20а ну и естественно импульс обратного хода первичке тоже около 20а на таком же количестве витков вторички как и первички тоже будет ток около 20 а если последовательно соеденить вторичку с обратным выбросом амплитуда импульса будет сумма их амплитуд, а ток ?? половина тока размыкания ключа ??????


Максимальний ток вторички ~равен максимальному току первички при изменении нагрузки на несколько порядков (10....100000 Ом).Проверял.Могу вечером помоделировать.
С уважением.

shkaf | Post:312946 - Date: 20.06.11(09:35)
это к тому что вполне можно увеличить амплитуду импульса при сохранении тока если дополнительно поверх дросселя мотнуть такое же количество витков будет кооф трансф 1.1 но вличина импульса в два раза больше чем просто обратный ход с индуктивности пользовать. ВТОРИЧКУ И ИНДУКТИВНОСТЬ МОТАТЬ ОДНОВРЕМЕННО СЛОЖЕНЫМИ НЕСКОЛЬКИМИ ПРОВОДКАМИ.Трошки затянется импульс но оочень незначительно можно пренебречь. Зато в индуктор ТТ запрявим не 900 вольт в 1800. а С УЧЕТОМ двух ключей накачки дросселя уже 3.6 кв. но и это еще не предел, можно два таких источника в противофазе и тогда уже 7.2 кв обратного хода на виток индуктора !!! с 10 витков вторички 70000 вольт. с 20 витков больше сотни кв. Нормально уже.

_________________
На Бога уповаем. http://www.skif.biz/files/e5a7f3.jpg


shkaf | Post:313058 - Date: 20.06.11(20:12)
завораживает...
YouTube: Смотреть видео

_________________
На Бога уповаем. http://www.skif.biz/files/e5a7f3.jpg


shkaf | Post:313303 - Date: 22.06.11(08:02)
dedivan | Post: 312283 - Date: 15.06 (16:50)
Попробуй нагрузить теперь внешнее поле.
Возникнет компенсирующее поле которое куда направлено?
===============================================================================
выходит тот забор вокруг ТТ это и есть нагрузка внешнего поля вторички ? И поле этого витка(витков)-забора компенсирует поле вторички относительно индуктора. На это был расчет теслы с " забором" ?

_________________
На Бога уповаем. http://www.skif.biz/files/e5a7f3.jpg


shkaf | Post:313333 - Date: 22.06.11(11:17)
про накачку ТТ. в оптимальном варианте, если уж ускорять фронты так ускоряться, не вошкаться.
Обратным ходом флейбека надо заряжать конденсатор, тут дедиван предлогал уже вариант, ( за несколько импульсов обр хода, зависит от частоты накачки индуктора ТТ) а вот этот конденсатор уже лавиным пробоем транзистора в виток индуктора. Вот в этом случае можно получить быстрые и мощные импульсы накачки. Напрямую с индуктивности флейбека хуже, ток будет ограничен относительно большим внутренним индуктивным сопротивлением самой индуктивности по отношению к одновитковому индуктору. Это все равно что искрить с многовитковой вторички на одновитковой толстенный индуктор.. несогласуется все тут. тут скорей сама индуктивность вторички будет выступать индукторм а не тот одновитковой индуктор. Конденсатор в этом контексте более подходящий приборчек, у него маленькое внутреннее сопротивление и он очень хорошо может резко выплюнуть весь потенциал т е обеспечить больший ток в цепи.
Получится так: импульсами обратного хода заряжается конденсатор до потенциала лавинного пробоя ключа в цепи индуктора. В итоге имеем разряд этого кондера со скоростью лавинного пробоя, тут припека и от отрицательной индуктивности будет и т д. вобщем все в жилу.
нЕпРИяТнОсТь только одна, нестабильность частоты лавинных пробоев.. но при желании можно немного усложнить и вставить некий анолог поджигающего электрода в разрядниках только для лавинного пробоя ключа.

_________________
На Бога уповаем. http://www.skif.biz/files/e5a7f3.jpg


СНК | Post:313340 - Date: 22.06.11(12:08)
Одновитковый не ИНДУКТОР, а ТРАНСФОРМАТОР..
Очень интересная идея..

_________________
Автор благодарит алфавит за любезно предоставленные буквы.(с)


СНК | Post:313357 - Date: 22.06.11(15:25)
Еще и быстродействующий коммутатор найти бы на 600В и 50А.

_________________
Автор благодарит алфавит за любезно предоставленные буквы.(с)


Виталя | Post:313390 - Date: 22.06.11(19:58)
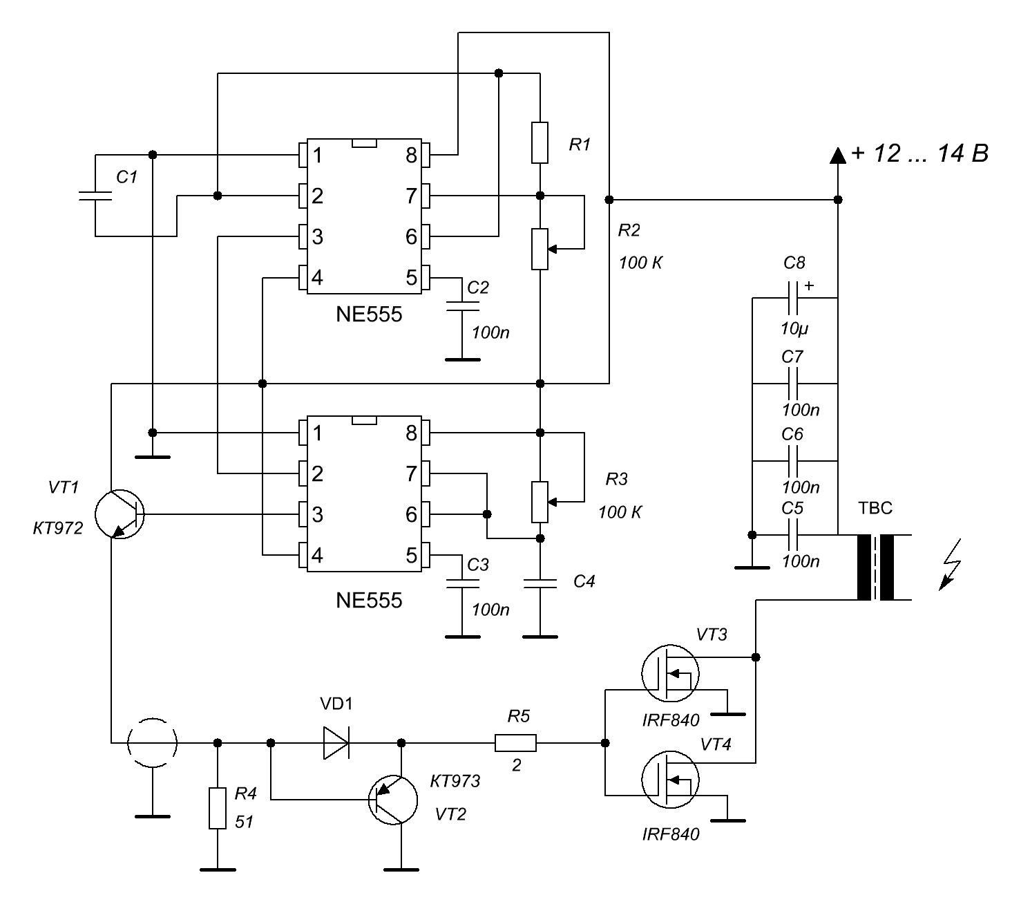
"Дохтур"😊, ОлегДжан, я конечно же "дичайшим" образом, извиняюсь но, Ваша схема, "выдаёт" полнейший бред. Либо, это я, такой "криворукий"???
Фото №...
1)-Третья "ножка" первой 555той микросхемы. 2 В/дел, 10 мкс/дел😕, ладно, Хер с ним, резистор R2 - регулирует частоту, конденсатор С1 "подобрал" - 1000 пФ. В принципе, устраивает.
2)-Третья "ножка" второй 555той: 2 В/дел, 10 мкс/дел. Минимально возможная длительность "имплюса"😕. Мне "ето" категорически не подходит, для "наноискровика"😕. Должно быть от 1 мкс, до 10 мкс.
3)-Третья "ножка" второй 555той: 2 В/дел, 10 мкс/дел. "Покрутил" R3. "Кондексатор" С4 - 1000пФ.
"Ниццево не понимаю??? 😕😕😕.
Ежели вы "ету" схемку для "китайцев" "рисовали", так они того, "вата ветово"..., уже сделали, а вот простому хохлу - невдомёк😘😘😘???
Или что то решайте😕, "или одно из двух"😊.


Размер: 134.80 KB


Размер: 9.88 KB


Размер: 9.90 KB


Размер: 9.16 KB

_________________
С ув. Виталий.


Виталя | Post:313396 - Date: 22.06.11(20:26)
Я бы, конечно же не беспокоил Вас, многоуважаемые, по таким "пустякам". Но: Михалыч в командировках, а мои "подопытные"😊, "ждут - не дождутся" "наноискры"???
Андрюха "наградил" меня, "от ЛИЦА и ПО ПОРУЧЕНИЮ"😊, Тиньками, программатором, програмками, полевиками... . Проездом "на моря"😊 - спасибо. Но я "застрял" на "Гене"😕😕😕. Выручайте😬 😬 😬 .

_________________
С ув. Виталий.


Sergh | Post:313401 - Date: 22.06.11(21:23)
а можно описать ТТХ желаемого гена? Вообще делал на 555 микросхемах таймер на 3 времени, - не понравилось. У нее из-за ее простоты куча не совсем документированных ограничений.
Самое надежное - гены на цифровых ИМС, **55АГ3, **55ГГ1 и т.п.

dedivan | Post:313404 - Date: 22.06.11(22:04)
По моеиу у второго таймера RC много.
Уменьшай и то и другое.
Смотри дадашиту - табличку.

_________________
я плохого не посоветую


Виталя | Post:313412 - Date: 22.06.11(23:25)
dedivan Пост: 313404 От 22.Jun.2011 (23:04)
По моеиу у второго таймера RC много.
Уменьшай и то и другое.
Смотри дадашиту - табличку.


Уменьшал. Хрен Вам 😕???
По поводу "даташитов"😊, не "издевайся" ПраДед😊. "Могу копать, могу не копать"😎 .

_________________
С ув. Виталий.


Виталя | Post:313414 - Date: 22.06.11(23:41)
Sergh Пост: 313401 От 22.Jun.2011 (22:23)
а можно описать ТТХ желаемого гена? Вообще делал на 555 микросхемах таймер на 3 времени, - не понравилось. У нее из-за ее простоты куча не совсем документированных ограничений.
Самое надежное - гены на цифровых ИМС, **55АГ3, **55ГГ1 и т.п.


Частота "имплюсов" 😊 = 30000 Гц. Длительность "имплюсов"😊, регулируемая - от 1 мкс, до 10 мкс. Больше, пока, мне ничего не нужно😊. "Скромный" я???😎 . Да, ещё, забыл "заказать"😊, Форма "имплюса" должна быть строго "попердикулярной"😎 .

_________________
С ув. Виталий.


shkaf | Post:313425 - Date: 23.06.11(09:39)
СНК | Post: 313357 - Date: 22.06 (23:25)
Еще и быстродействующий коммутатор найти бы на 600В и 50А.
=======================================================================
а чего искать то ?? высоковольтные транзисторы есть 1500вольт 15-30а в штатном режиме, запускай его в лавинном пробое вот тебе и комутатор быстрее не придумаешь. У меня в этом варианте старый отечественный кт872а 93 года бракованая партия попалась по нормальному назначению не работали толком, но как раз на пользу брак!! наилучшие результаты давал. еще есть такие кп810 нечно странное..их щас не выпускают уже... полная хрень но в лавинном пробое прекрасно функцинируют.
Но только вполне можно по старинке.. разрядничек.. лучше то не сделать ключик !!!!!!!!!!!!!!! проблема то не в ключе.. надо быстренько зарядить буферный конденсатор с частотой хотя бы 10 кгц до 5-7 кв. и все.. далее разрядник и разряжай на виток, получится идельное устройство.. строго однополярные импульсы большого импульсоного тока большого потенциала и наикрутейшими фронтами.
Это правильный путь, обычным флейбеком на среднем дешовом ключе заряжать емкость а ее уже разряжать частота пробоев и будет определяться скоростью заряда С флейбеком. Так можно немного обхитрить проблемки. И применять дешовые элементы и достаточно несложные тансформаторы.
Получим высоковольтные импульсы длительностью в наносекунды, тогда и фитонку не надо будет собирать.... простой ёршик в трубке будет не трещать пробоями разрядов а именно фитонить между ерщиком(катодом) и стенками трубки (анод).

_________________
На Бога уповаем. http://www.skif.biz/files/e5a7f3.jpg


Sergh | Post:313445 - Date: 23.06.11(10:48)
вот схема на К155АГ3, резисторами - раздельная регулировка частоты (R9) и длительности (R5) импульсов. Емкости конденсаторов вероятно надо будет подобрать.
Если вдруг окажется мал диапазон регулировки - резисторы R6 R10 можно уменьшить до 1 кОм.


схема
схема
Размер: 9.41 KB

Виталя | Post:313473 - Date: 23.06.11(14:29)
Sergh Пост: 313445 От 23.Jun.2011 (11:48)
вот схема на К155АГ3, резисторами - раздельная регулировка частоты (R9) и длительности (R5) импульсов. Емкости конденсаторов вероятно надо будет подобрать.
Если вдруг окажется мал диапазон регулировки - резисторы R6 R10 можно уменьшить до 1 кОм.



Спасибо. А в той, на 555тых, нельзя ли чего й то подправить??? Жалко ведь на "мусорник" выбрасывать😕. Две платки "протравленные", возможно и не очень "красивые"😕, но мне - нравятся😊. Маленькие, компактные, своими руками😕. Или всё же ---- "в печку её"😎 ??? Х.Ф. "Собачье сердце"😊

_________________
С ув. Виталий.


psih | Post:313474 - Date: 23.06.11(14:41)

Спасибо. А в той, на 555тых, нельзя ли чего й то подправить??? Жалко ведь на "мусорник" выбрасывать😕. Две платки "протравленные", возможно и не очень "красивые"😕, но мне - нравятся😊. Маленькие, компактные, своими руками😕. Или всё же ---- "в печку её"😎 ??? Х.Ф. "Собачье сердце"😊


Подправить ее можно - заменив все, что после после 555 и до полевиков стандартным драйвером полевика

Виталя | Post:313477 - Date: 23.06.11(14:48)
psih Пост: 313474 От 23.Jun.2011 (15:41)

Подправить ее можно - заменив все, что после после 555 и до полевиков стандартным драйвером полевика


"Малюй"😊😊😊. Но только "хворма" сигнала с 555х, "смотрелась" ДО этих самых..., "транзисторов". На "выходе", третья ножка 555той.

_________________
С ув. Виталий.


<] [ 1 | ... 25 | 26 | 27 | 28 | 29 | 30 | 31 | 32 | 33 | 34 | 35 | 36 | 37 | 38 | 39 | 40 | 41 | 42 | 43 | 44 | 45 | ... | 227 ] [>
У Вас нет прав отвечать в этой теме.
Форум - Резонансные генераторы - Резонансный трансформатор Теслы - Здесь только про искровик - Стр 35
🏠 Главная | 📚 Содержание | 💬 Форум | 📁 Файлы | 📩 Контакт