[ВХОД]

🏠 Главная | 📚 Содержание | 💬 Форум | 📁 Файлы | 📩 Контакт

🖥️ | 🖨️

Форум - Электростатические генераторы - Электростатика - Схемотехника ( Valeralap) - Стр:1
[ 1 | 2 | 3 | 4 | 5 | 6 | 7 | 8 | 9 | 10 | 11 | ... | 17 ] [>
Модератор: valeralap
valeralap | Post: #296456 - Date: 22.03.11(18:10)
В этой теме, выкладываются схемы и пояснительное описание к ним. Назначение, в связи с чем разрабатывалась, откуда взята и с какой целью. К некоторым схемам будут прилагаться фотографии опытов. Схемотехника будет разная и не привязанная к одной тематике. Выкладывать буду по мере собственного продвижения и наличия времени. На интересующие вопросы постараюсь отвечать. Если какая-то тема вызовет интерес в разработке схем, удачные свои схемы так- же можете выкладывать. Цель накопить базовую схемотехнику с доступом в одном месте. На сайте в различных ветках так же много приличных схем, если у кого-то есть свободное время, можете выбрать и разместить на данной ветке.

_________________
Чтобы слушать Иисуса Христа, нужно быть, хотя бы его апостолом!



valeralap | Post: #296457 - Date: 22.03.11(18:15)
Открываю тему схем по ротовертеру.
Прикрепленный архив это основной материал темы ротовертер.
bfa96e.zip
Размер: 271.39 KB

_________________
Чтобы слушать Иисуса Христа, нужно быть, хотя бы его апостолом!



valeralap | Post: #296462 - Date: 22.03.11(18:25)
D1 Классическая схема запуска асинхронного двигателя от однофазной сети.
Приводится как базовая с чего я начал исследовать режим резонанса в асинхронных двигателях.


Размер: 10.60 KB

_________________
Чтобы слушать Иисуса Христа, нужно быть, хотя бы его апостолом!



valeralap | Post: #296467 - Date: 22.03.11(18:36)
D2 Преобразованная мной классическая схема, после разгона двигателя на ходу переключаю на питание от одной обмотки. Выигрывает заметно в мощности на валу и мягче работает.


Размер: 11.19 KB

_________________
Чтобы слушать Иисуса Христа, нужно быть, хотя бы его апостолом!



valeralap | Post: #296476 - Date: 22.03.11(18:54)
D6 Данная схема разрабатывалась специально для повторения в конструкции ротовертер. Она имеет двойной резонанс очень мало потребляет от сети при холостом ходе двигателя. Самая мощная из всех резонансных включений которые мной исследованы. Двигатель на 7.5квт на 1500об/мин на холостом ходу потреблял 142вт реактивные токи во всех обмотках доходили до 5,5ампер.
Двигатели 7,5квт на 3000об/мин потребляли от сети на холостом 600вт реактивный ток остался как и у двигателей на 1500об/мин. Все другие схемы которые выложу по ротовертеру используют схему D6 но второй конденсатор в схемах отсутствует...


Размер: 14.19 KB

_________________
Чтобы слушать Иисуса Христа, нужно быть, хотя бы его апостолом!



valeralap | Post: #296479 - Date: 22.03.11(19:06)
D7 Некоторые решения конструкции ротовертер требуют гальванической развязки. Так- же при решении хотели уйти от трансформатора в преобразователи питающий двигатель.


Размер: 14.82 KB

_________________
Чтобы слушать Иисуса Христа, нужно быть, хотя бы его апостолом!



valeralap | Post: #296484 - Date: 22.03.11(19:13)
v1 Первая схема предложенная мной для аккумулирования реактивной мощности в дальнейшем перетерпит некоторые изменения но базовый смысл сохранит.


Размер: 35.08 KB

_________________
Чтобы слушать Иисуса Христа, нужно быть, хотя бы его апостолом!



valeralap | Post: #296496 - Date: 22.03.11(19:39)
v2 Данная схема разрабатывалась с одной целью, проверить преобразователь на тиристорах. Схема преобразователя взята из учебника схема резонансная и тиристоры закрывались перезарядом конденсатора. Очень мерзко отлаживается и ужасно капризна в работе. Конденсатор резонансный второй в схеме также не изображен. В дальнейшем разработал запираемый тиристор но схемы с таким решением не показывал. Почему именно начали с тиристоров на аккумулирующем конденсаторе реактивной мощности напряжение доходило до 660в так как двигатель был на 7,5квт с транзисторами не было смысла связываться. Именно эта версия схемы распространилась, что она рабочая, на самом деле мы ее и не пытались включать на самозапитку. А всего лишь отрабатывали преобразователь.


Размер: 72.04 KB

_________________
Чтобы слушать Иисуса Христа, нужно быть, хотя бы его апостолом!



valeralap | Post: #296507 - Date: 22.03.11(19:58)
V5 Намучившись с синхронизацией, Сергей Беликов в опытах использовал оптопары... Предложил очень проверенную простую и не требующую отдельного источника питания схемку синхронизации синусоидального напряжения перехода через ноль. К тому-же схема не чувствительна к помехам. В схеме не изображены детали параметрического стабилизатора. Параллельно конденсатора ставится стабилитрон, а в цепи моста диодного ставится резистор рассчитанный на ток стабилитрона и питания транзистора. Этот кусок схемы взят из журнала радио очень часто меня выручала.


Размер: 15.00 KB

_________________
Чтобы слушать Иисуса Христа, нужно быть, хотя бы его апостолом!



valeralap | Post: #296512 - Date: 22.03.11(20:07)
v6 Эта схема Сергея Беликова, проверял он на ней мощные транзисторы и реакцию нагрузки на двигатель, подстройкой резонансных конденсаторов.


Размер: 33.70 KB

_________________
Чтобы слушать Иисуса Христа, нужно быть, хотя бы его апостолом!



adykiy | Post: #296515 - Date: 22.03.11(20:11)
Наконец-то дождались. Спасибо Валера. Если не в напряг, ты ведь в совершенстве владеешь способностью расписать весь протекающий процесс и ньюансы настройки. Пожалуйста. Думаю, что вступаем в такой период жизни, что твои наработки спасут не одну сотню людей.


Размер: 539.11 KB


valeralap | Post: #296516 - Date: 22.03.11(20:12)
V7 Схема разрабатывалась Сергеем Беликовым цель проверить ШИМ регулятор и мостовую схему преобразователя.


Размер: 52.13 KB

_________________
Чтобы слушать Иисуса Христа, нужно быть, хотя бы его апостолом!



valeralap | Post: #296518 - Date: 22.03.11(20:19)
v8 Данная схема совместное решение довольно изощренное но на практике в полу мосту меняется ток от нагрузки подстройка затруднительна в автоматическом режиме от схемного решения пришлось отказаться.


Размер: 39.91 KB

_________________
Чтобы слушать Иисуса Христа, нужно быть, хотя бы его апостолом!



valeralap | Post: #296523 - Date: 22.03.11(20:23)
v9 Идея этой схемы применить ВЧ преобразователь. Схему разработал и проверял Сергей Беликов.


Размер: 30.52 KB

_________________
Чтобы слушать Иисуса Христа, нужно быть, хотя бы его апостолом!



mobile | Post: #296599 - Date: 22.03.11(23:32)
Думаю что эта схема тоже будет в тему. Проверял на асинхронном движке неизвестной марки(бирка с двигателя не сохранилась), предположительно 1.5 кВт 1500 об./мин.
Запускается как обычно, а после включателем №2 убирается перемычка замыкающяя диод. При настройке подбирал напряжение 380 вольт на конденсаторе С1, при питании через диод напряжение проседает до 370 вольт, но двигатель продолжает крутится от одного полупериода от сети 220 вольт, лишь немного изменяется гул двигателя.


Размер: 14.87 KB


valeralap | Post: #296627 - Date: 23.03.11(07:56)
Интересно происходит накладка стереотипности мышления. Основной базовый принцип взят мной из разработки исследовательской группы Хектора. И все схемы мы привязывали с использованием мотор-генератор-аккумулятор-преобразователь...
Это и послужило условием для очень длительного поиска. В какой-то момент до меня дошло, зачем в обще в этой связке генератор. Основное в решении получить избыток мощности, потом ее накопить и уже после преобразовать в необходимое стандартное напряжение! На современной базе это мощный преобразователь 12в-24в в 220в стандартного. Прекрасное решение...избавляемся от механической железяки генератора! Об этой идее сообщил Сергею и поиск направился в другую сторону.
Базовая схема включения асинхронного двигателя с двумя конденсаторами не в одном решений не меняется она лучшая и оставляет далеко по зади разработку группы Хектора. Самая лучшая схема по сбору реактивной мощности это классический мост Ларионова. Это лучшее из выбранных мной решений. Отказ от генератора на вел на идею реализовать режим Дядя Вася. Привожу две схемы v10 приостановили базовый принцип и перешли v11 режим Дядя Вася. В схемах Дядя Вася допущена мной ошибка
неправильно стоит резонансный конденсатор он должен стоять между анодов тиристоров. На этих вариантах Сергей проверял синхронизацию.


Размер: 15.01 KB


Размер: 12.22 KB


Размер: 12.65 KB


Размер: 12.07 KB

_________________
Чтобы слушать Иисуса Христа, нужно быть, хотя бы его апостолом!



valeralap | Post: #296628 - Date: 23.03.11(08:53)
Сама идея получить само вращение довольно красивая. Но утратил контроль и упустил из виду понятие реактивной мощности... Хотя в собственной теории довольно подробно рассматривал данный вопрос. В классических положениях нет вообще определения полезности работы реактивной мощности, это всегда потери!...
А я наглец возжелал эти потери направить во благо... Но не так все без исходно...
В классике написано, что реактивная мощность тратиться в асинхронных двигателях на образование магнитного поля! Да кто-бы отрицал?... Так вот я писал, что в схеме двойного резонанса асинхронного двигателя предложного мной, ток в фазах доходит до 5,5ампер в перерасчете на мощность двигателя 6,8квт, при потребляемой от сети в моем случае 142вт для 7,5квт двигателя. Остается выполнить наказ Тесла, энергия вокруг нас но ее надо суметь взять... РЕАКТИВНУЮ МОЩНОСТЬ НЕЛЬЗЯ НЕ ПОСРЕДСТВЕННО ПЕРЕВОДИТЬ В АКТИВНУЮ!!! Нужен аккумулирующий буфер и гальваническая полная развязка то-есть отбор энергии должен идти импульсами! Это и прослеживается в работах Тесла наличие разрядника убирает противо ЭДС! Что и вернуло меня к основному решению включения асинхронного двигателя по схеме двойного резонанса и к схеме моста Ларионова. Очень быстро обнаружил идеальные условия для решения этой задачи. Схему пока выложить не могу куда-то засунул и не могу найти. Если не найду то вычерчу по новой и выложу.

_________________
Чтобы слушать Иисуса Христа, нужно быть, хотя бы его апостолом!



valeralap | Post: #296629 - Date: 23.03.11(08:56)
Achiever | Post: 296561 О, це дiло!
Нормальна...! Лучше чем сидеть и ждать апокалипсис...😎

_________________
Чтобы слушать Иисуса Христа, нужно быть, хотя бы его апостолом!



valeralap | Post: #296631 - Date: 23.03.11(08:58)
mobile | Post: 296599 -Думаю что эта схема тоже будет в тему. Проверял на асинхронном движке неизвестной марки(бирка с двигателя не сохранилась), предположительно 1.5 кВт 1500 об./мин.
Запускается как обычно, а после включателем №2 убирается перемычка замыкающяя диод. При настройке подбирал напряжение 380 вольт на конденсаторе С1, при питании через диод напряжение проседает до 370 вольт, но двигатель продолжает крутится от одного полупериода от сети 220 вольт, лишь немного изменяется гул двигателя.

Отлично Сережа...! В кулацком хозяйстве и бычий хвост веревка!...

_________________
Чтобы слушать Иисуса Христа, нужно быть, хотя бы его апостолом!



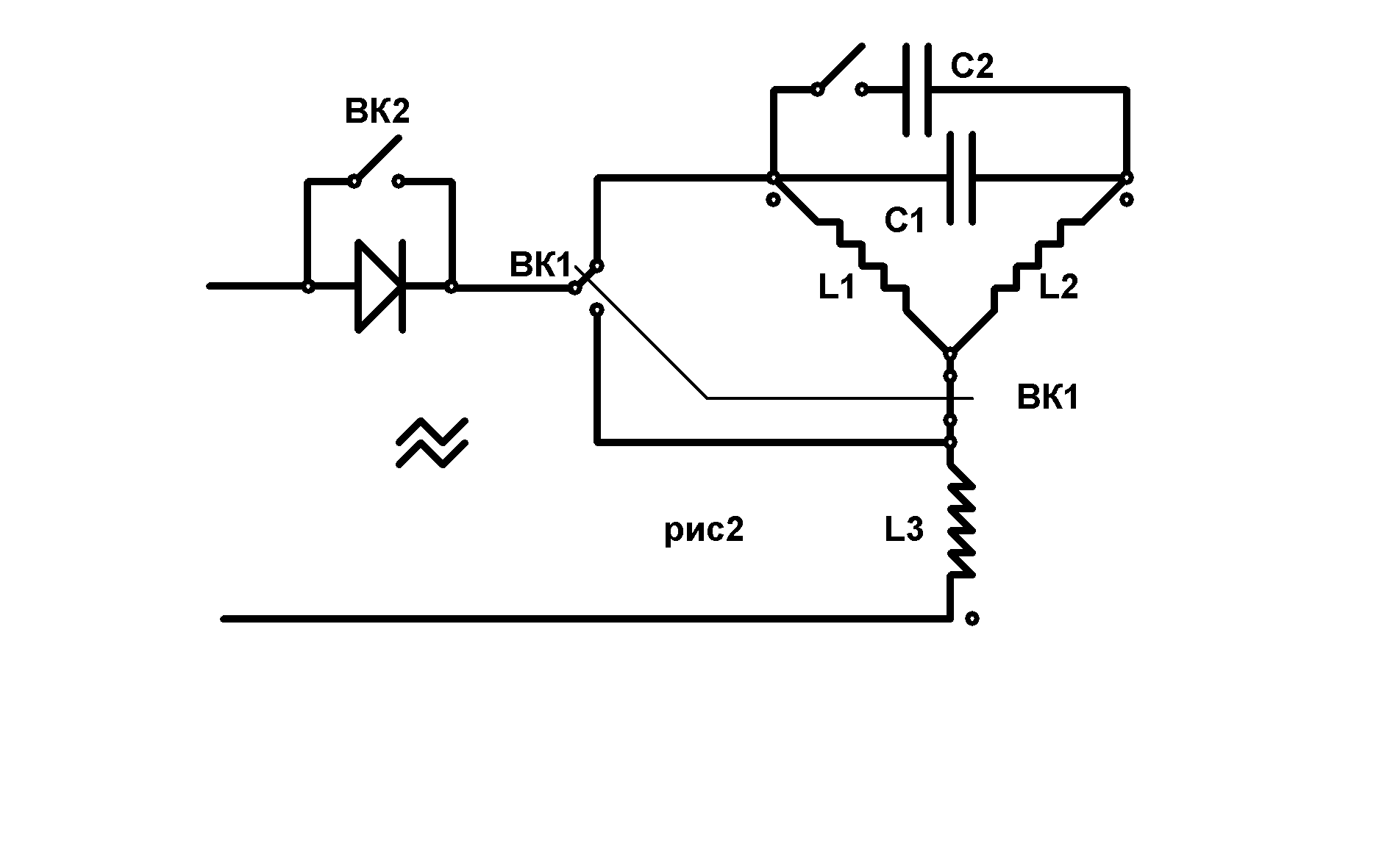
valeralap | Post: #296678 - Date: 23.03.11(15:53)
Нарисовал новые, так как старые где-то засунул не смог найти.
Выложены два архива в одном график работы тиристоров что бы понять задумку.
Во втором архиве схема ротовертера на ней только не изображено управление тиристорами. Это обычный блок ФИУ. фаза- импульсное-управление тиристорами.
По позже и ее выложу. Но таких схем много и можно применить любую.

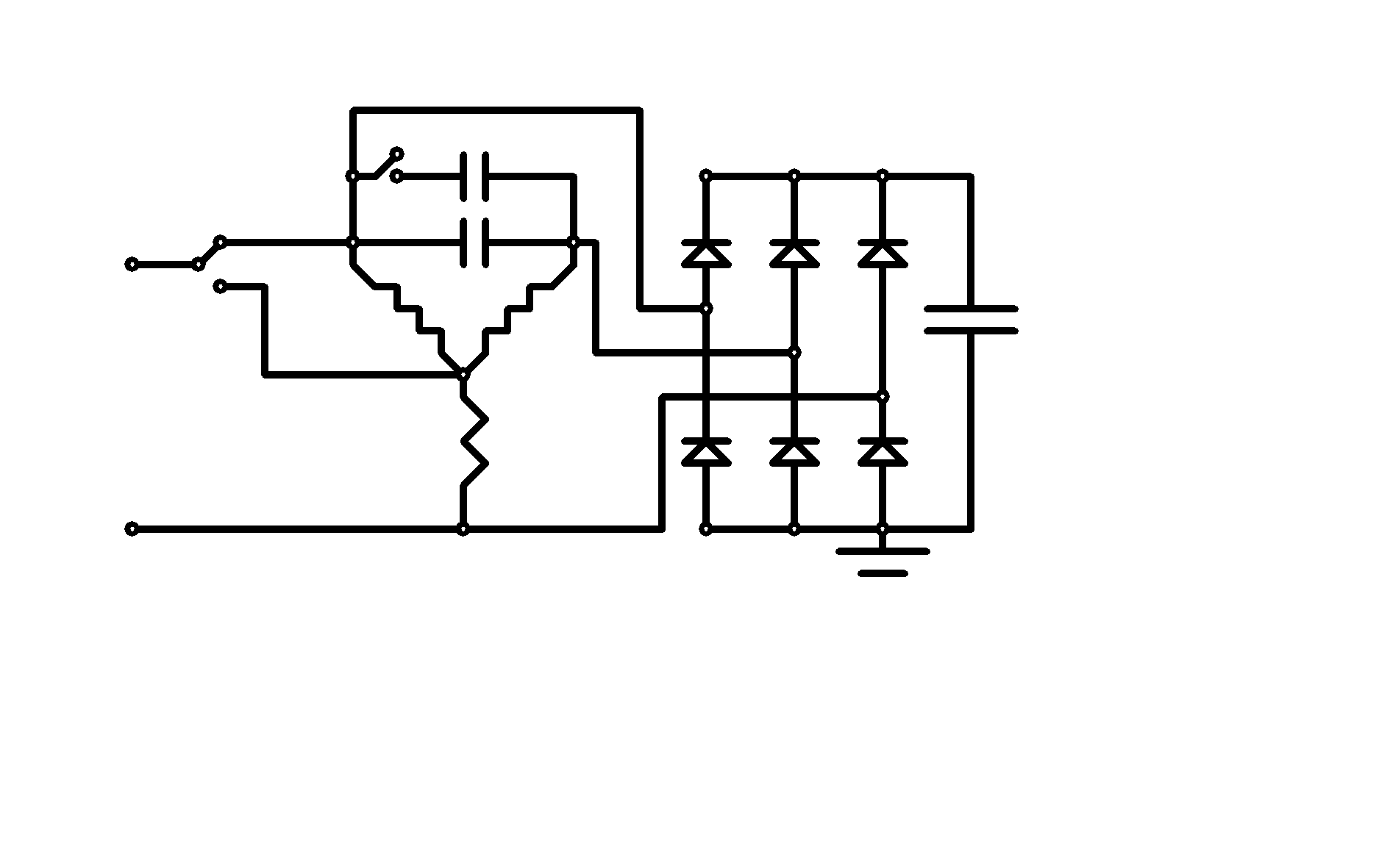
Смотрим на схему. В получении реактивной мощности задействован двойной резонанс асинхронного двигателя. Снимаю всю энергию с трех фаз! А питаю через преобразователь одну обмотку... На графике видно, что весь рабочий цикл тиристоры закрыты и только в конце на уровне 28в тиристоры открываются и через амперметр ток импульсный поступает на зарядку двух последовательно соединенных аккумуляторов. Из электротехники известно, что для аккумуляторов импульсный режим самый благоприятный! А в нашем случае он не успевает грузить схему режимом против ЭДС. Но это не все, у нас нет механической нагрузки на вал вообще, а значит нет перекоса фаз под нагрузкой! Так как тиристоры открываются на конце цикла синусоиды для 28в, а прикладывается к тиристорам 380в остается очень большой запас по полезной нагрузке. Снимать в нагрузку можно или постоянное с аккумуляторов или через мощный преобразователь с 24в на 220в. Так как драйвер ФИУ очень стабильно на выбранном уровне открывает тиристоры не какой дополнительной стабилизации схема не требует. Под нагрузкой автоматически будет расти ток заряда, а напряжение будет стоять как вкопанное на 28в. Импульсная зарядка утилизирует реактивную мощность, практически не затрагивая резонансный режим двигателя к тому-же двигатель работает на холостом ходе. Преобразователь на сегодня является открытой темой так как сейчас они есть в продаже, при наличии денег его проще купить на нужную мощность. Это весь принцип ротовертера можете обсуждать и рассматривать неясные для вас моменты.


Размер: 12.95 KB


Размер: 20.74 KB

_________________
Чтобы слушать Иисуса Христа, нужно быть, хотя бы его апостолом!



adykiy | Post: #296740 - Date: 23.03.11(20:38)
Ждем схему импульсного управления. Начала и концы обмоток не меняем?
И это , как я понял не дядя Вася? Просто двойной резонанс.
Емкости С2 и С3 1/3 и 2/3, то есть выравниваем по напряжению в плечах.
Какие применять тиристоры.

Валера, а если в этой схеме задействовать полноценный мост Ларионова и батарею аккумуляторов на 220В постоянки. Не будет ли эффективнее.

29ee65.doc
Размер: 46.50 KB


dmit-riy-k | Post: #296755 - Date: 23.03.11(21:21)
Если рисунок состоит только из чёрого и белого цвета, то самое рациональное из .bmp переводить в .gif программой IrfanView, чтобы качество осталось прежним , а размер уменьшился... но можно и в .jpg , если качество не очень нужно... Размер в мегабайтах сразу в 50 раз уменьшится... Или оставлять в .bmp , но сильно уменьшить размер...
Для общего образования: С форматом .bmp хорошо общаться, если нужно несколько раз открывать рисунок в паинте и постоянно чего-то к нему подрисовывать... качество не теряется, так как этот формат запоминает каждый пиксель ! но и соответственно мегабайт много требует...
( После прочтения - можо удалить)

_________________
Ютуб поиск - Аквадевайс



valeralap | Post: #296838 - Date: 24.03.11(04:01)
adykiy | Post: 296740 -Ждем схему импульсного управления. Начала и концы обмоток не меняем?
И это , как я понял не дядя Вася? Просто двойной резонанс.
Емкости С2 и С3 1/3 и 2/3, то есть выравниваем по напряжению в плечах.
Какие применять тиристоры.

Валера, а если в этой схеме задействовать полноценный мост Ларионова и батарею аккумуляторов на 220В постоянки. Не будет ли эффективнее. Некоторые мелочи по настройке резонанса. Для этого от старых светильников дневного света 3,8мкф на 600в набрал батарею больше 50мкф. Поставил переключатель шаг сетки 3,8ыкф. Включая по первой классической схеме с одним конденсатором. Настраиваю так что-бы напряжение в резонансе было немного ниже 380в лучше при этом контролировать клещами ток потребления. Если резонанс настраивать выше 380в то резко растет ток потребления. Получив таким образом значение емкости конденсатора ставлю вторую такую же. Проверяю сколько потребляет данный двигатель. Потребление на прямую зависит от добротности обмоток его конструкции, мощности и собственно, настройки.
Предложенное тобой полноценное получение 220в может применяться только для специальных целей, а в основном такие трудозатраты мало оправданны.

_________________
Чтобы слушать Иисуса Христа, нужно быть, хотя бы его апостолом!



valeralap | Post: #296839 - Date: 24.03.11(04:11)
dmit-riy-k | Post: 296755 Если рисунок состоит только из чёрого и белого цвета, то самое рациональное из .bmp переводить в .gif программой IrfanView, чтобы качество осталось прежним , а размер уменьшился... но можно и в .jpg , если качество не очень нужно... Размер в мегабайтах сразу в 50 раз уменьшится... Или оставлять в .bmp , но сильно уменьшить размер...
Для общего образования: С форматом .bmp хорошо общаться, если нужно несколько раз открывать рисунок в паинте и постоянно чего-то к нему подрисовывать... качество не теряется, так как этот формат запоминает каждый пиксель ! но и соответственно мегабайт много требует...
( После прочтения - можно удалить)

Для меня эта информация не лишняя и не оскорбительна. Постараюсь все это выполнять. Но признаюсь, что не очень умею это делать, мало придавал этому значение, ресурсов полно кидаю все в любом формате.
Спасибо, принимаю...

_________________
Чтобы слушать Иисуса Христа, нужно быть, хотя бы его апостолом!



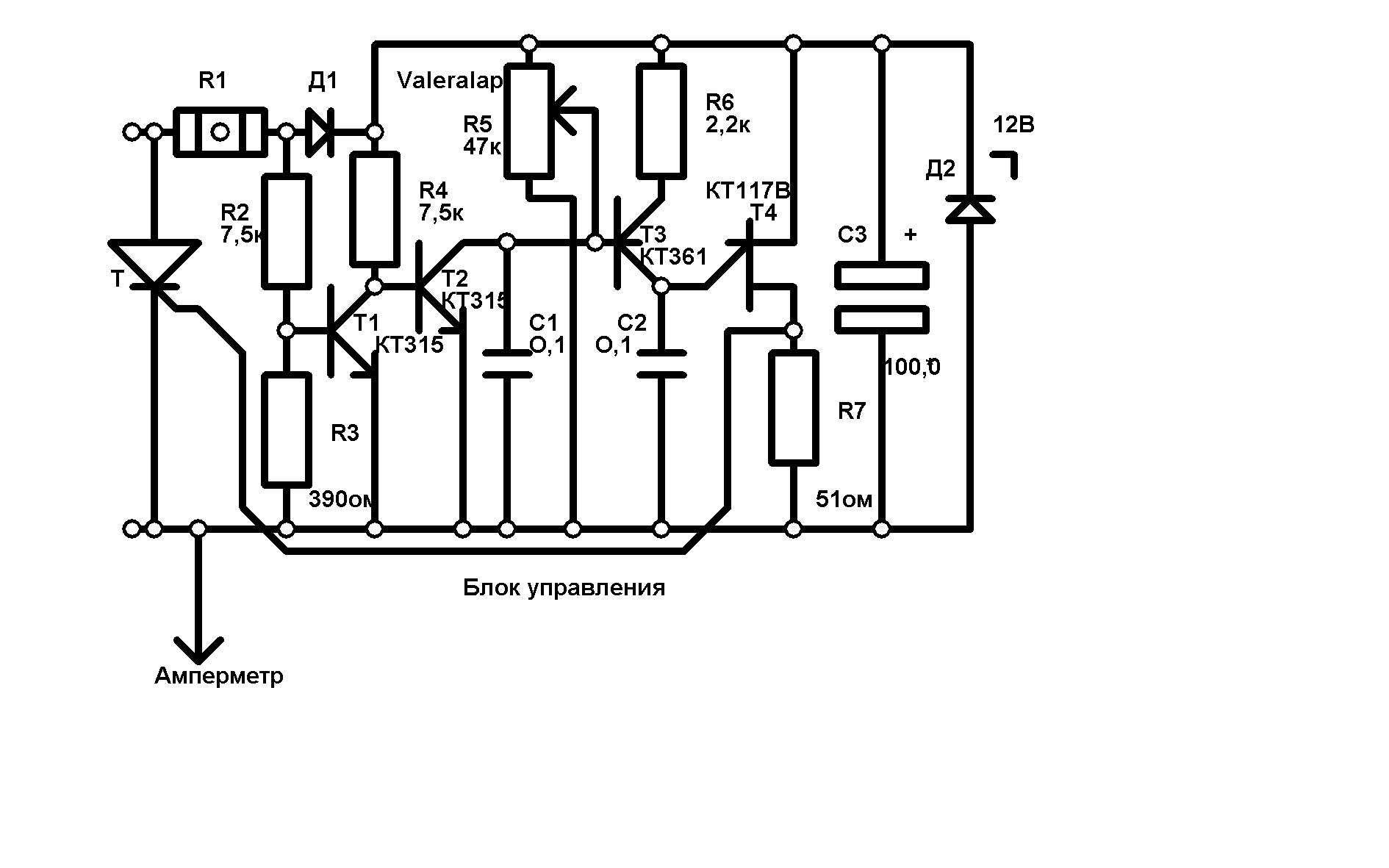
valeralap | Post: #296849 - Date: 24.03.11(09:04)
Выкладываю схему фаза- импульсного- управления на одно плечо.
Ненавижу неоправданно навороченных схемных решений. Очень ценю рациональность и многофункциональность решения, при минимальной навороченности самой схемы.
Если схема обладает высокими параметрами это клад и находка...
Схему которую выложил совмещает много полезного. Первое, не требует отдельного источника питания. Второе, жестко привязана к нулю перехода синусоидального напряжения сети с чего она сама питается. Третье совершенно не чувствительна к помехам и переходным процессам. Четвертое регулирует от нуля до полного открытия тиристора. Пятое очень стабильна так как заряд конденсатора идет через стабилизатор тока. Очень простая элементная база. В особых случаях на выходе применяю блокинг генератор для гальванической развязки тиристора.
В особом описании схема не нуждается так как расчитана на специалистов.
На отдельные вопросы отвечу.


Размер: 31.08 KB

_________________
Чтобы слушать Иисуса Христа, нужно быть, хотя бы его апостолом!



[ 1 | 2 | 3 | 4 | 5 | 6 | 7 | 8 | 9 | 10 | 11 | ... | 17 ] [>
У Вас нет прав отвечать в этой теме.
Форум - Электростатические генераторы - Электростатика - Схемотехника ( Valeralap) - Стр 1

🏠 Главная | 📚 Содержание | 💬 Форум | 📁 Файлы | 📩 Контакт