[ВХОД]
28.05.26(02:12)

mob.skif.biz

Альтернативная энергия. Оставь надежду, всяк сюда входящий...

🏠 Главная | 📚 Содержание | 💬 Форум | 📁 Файлы | 📩 Контакт
 
Резонансные генераторы
Магнитные генераторы
Механические центробежные (вихревые) генераторы
Электростатические генераторы
Водородные генераторы
Ветро- и гидро- и солнечные генераторы
Прочие идеи (разные)
О форуме
Транспорт
Оружие
Научные идеи, теории, предположения...
Экономия топлива
Коммерческие вопросы
Струйные технологии
Торсионные генераторы
Новые технологии
Барахолка
Патентный отдел
Конструкторское бюро
Нейтронная физика
Торнадо и смерчи
Гравитация и антигравитация
Сделай сам. Советы.
Медицина и здравоохранение

🖥️ | 🖨️

Форум - Новые технологии - Сделай сам - Халявная энергия - реактивная энергия! - Стр:3
<] [ 1 | 2 | 3 ]
Модератор: Fakel
Первый пост темы: Fakel Post: #77132 От:13.08.2007 (09:56)
"Известно, что в сети переменного тока циркулируют 2 вида энергии - активная и реактивная. Первая может переходить в другие виды энергии и поэтому подлежит оплате всеми потребителями. Вторая же частными потребителями не оплачивается, т.к. до настоящего времени не создано преобразователей реактивной энергии в активную. Более того, реактивная энергия считается вредной, т.к. бесполезно нагружает генераторы и вызывает нагрев проводов, обмоток, снижая КПД энергосистемы. Комиссия РосЭнерго предусматривает ограничения и вводит штрафные санкции за превышение лимита потребленной реактивной энергии для предприятий и частных лиц.
В дипломной работе Александра Кораблева рассматривается способ преобразования реактивной энергии в активную, приводится описание прибора, прозволяющего получать реактивную энергию из обычной бытовой розетки. Эксперимент с обогревателем на 2200Вт показал, что число киловатт-часов, регистрируемое бытовым электросчетчиком, уменьшается на 98%, при этом сила тока и напряжение в сети остаются прежними. Использование прибора также благотворно влияет на остальных потребителей, увеличивая коэффициент мощности в сети и приближая форму тока к синусоидальной." - цитата из аннотации к дипломке

Вопрос к Скифовцам: на каком принципе и по какой схеме можно собрать приборчик, а то Санек молчит как рыба об лед или как партизан.
kazak | Post:78869 - Date: 31.08.07(15:52)
Любой асинхронный электродвигатель потребляет реактивную и активную энергию.Старые счетчики не учитывают реактивную составляющую,а новые электронные учитывают всё.вообще-то потребляется из сети полная энергия и компенсирующие конденсаторы или синхронные двигатели и предназначены для белее полной загрузки линий.Да ещё есть счетчики со стопором обратного хода.вообщем проблем хватает.но идея интересная.надо подумать.

sinchik | Post:148605 - Date: 13.12.08(19:25)
мужики думайте пожалуйста а тоя ресу плочу 100 баусов за реактив и незнаю как от него избавится!!!!!
Может благодаря вам это получится!

Colorist | Post:148622 - Date: 13.12.08(21:18)
kazak Пост: 78869 От 31.Aug.2007 (12:52)
Любой асинхронный электродвигатель потребляет реактивную и активную энергию.

Точно? Блин, я думал, что мощность переносится только активной составляющей. Я забыл ТОЭ...😕

trigan | Post:149010 - Date: 15.12.08(13:54)
Fakel Пост: 77459 От 16.Aug.2007 (06:24)
А мне нужно реактивку потреБЛЯТЬ!!!
Неужели никто не понял, что мне нужно? Или я непонятно объяcняю?

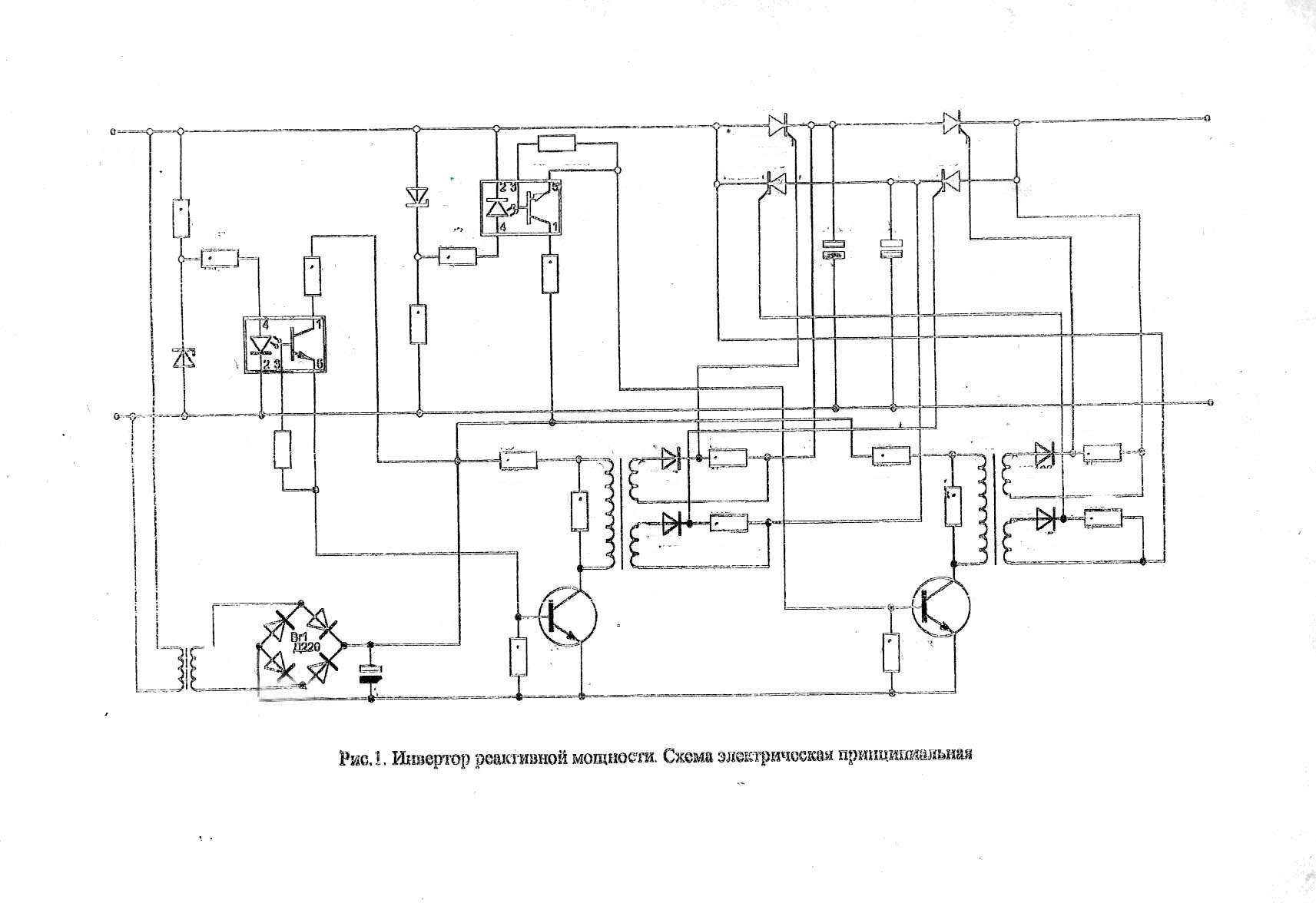
[ссылка]


Размер: 196.68 KB

_________________
Татарский, конечно, ненавидел советскую власть , но все же ему было непонятно — стоило ли менять Империю Зла на Банановую Республику Зла импортирующую бананы из Финляндии. Пелевин. В


alexkor | Post:149052 - Date: 15.12.08(17:37)
Вот подробно...

"alexkor | Post: 147106 - Date: Mon Dec 08, 2008 3:57 am
Привет!

Оказывается "воровайка" работает и у буржуев.

"
YouTube: Смотреть видео
Energy One of a Kind Device

"
YouTube: Смотреть видео
Energy Device the 3rd generation

Прикольно..."

Есть и схемка и видео-собрал и юзай!

_________________
Радиантное зарядное устройство- "www.radiant4you.net" Низкоэнергетические ядерные реакции- "www.lenr4you.net"


stasis2 | Post:149074 - Date: 15.12.08(18:27)
мужики думайте пожалуйста а тоя ресу плочу 100 баусов за реактив и незнаю как от него избавится!!!!!
Может благодаря вам это получится!

Здраствуйте , да можно сказать совсем энегосбыт о.х ел
Есть только один надёжный способ - это пустить часть проводки до счётчика
И устроить скрытый электрощит
А избавиться от реактивки можна только выравнивая кос фи , но заморочек дохера (это ещё мягко сказано) кроме того кос фи - динамический
а это ещё в десять раз усложняет задачу .
Проше пустить левые провода , или зашунтировать щиток (мотает меньще )
Грю как электрик если красиво сделаешь хрен найдут (тупые слишком)
умные за такую зарплату -не работают

alexkor | Post:149097 - Date: 15.12.08(20:08)
Любителям шары для квартиры на отопление светом посвящается...

"Хитрый выпрямитель

Выпрямитель предназначен для питания бытовых потребителей, которые могут работать как на переменном, так и на постоянном токе. Это например электроплиты, камины, водонагревательные устройства, освещение и т. п. Главное, чтобы в этих устройствах не было электродвигателей, трансформаторов и других элементов, рассчитанных на переменный ток.
Устройство, собранное по предлагаемой схеме, просто вставляется в розетку и от него питается нагрузка. Вся электропроводка остается нетронутой. Заземление не нужно. Счетчик при этом учитывает примерно четверть потребленной электроэнергии.

Теоретические основы
Работа устройства основана на том, что нагрузка питается не непосредственно от сети переменного тока, а от конденсатора, который постоянно заряжен. Естественно, питание нагрузки будет осуществляться постоянным током. Энергия, отданная конденсатором в нагрузку, восполняется через выпрямитель, но заряжается конденсатор не постоянным током, а прерывистым с высокой частотой. Счетчики электроэнергии, в том числе электронные, содержат входной индукционный преобразователь, который имеет низкую чувствительность к токам высокой частоты. Поэтому энергопотребление в виде импульсов учитывается счетчиком с большой отрицательной погрешностью."

35c4a1.rar
Размер: 23.84 KB

_________________
Радиантное зарядное устройство- "www.radiant4you.net" Низкоэнергетические ядерные реакции- "www.lenr4you.net"


asd-4f | Post:149120 - Date: 15.12.08(22:30)
...Хитрый выпрямитель...Поэтому энергопотребление в виде импульсов учитывается счетчиком с большой отрицательной погрешностью...

проверено (схема :Post: 149097): не работает с электронными счетчиками (siemens). 😕 .проверяли следующим образом : нагревали воду 5 литров , постоянно перемешивая , до 70 градусов , считали импульсы со счетчика , с «машинкой» нагревает заметно медленнее , количества импульсов : одинаково , что с «машинкой , что без неё (напрямую) . сразу отвечу : использовать электрочайник не рекомендуется , сгорит выключатель : дуга при выключении . 😕

Toxik | Post:151587 - Date: 26.12.08(16:27)
))) Делается "воровайка" из трансформатора, хорошо подходит "МОТ" от микроволновок. Транс нужен повышающий - чтоб обмотка, где витков меньше, нормально держала 220. Фишка в том, что напряжения сети считается постоянным, и счетчик измеряет ток, проходящий через него. Подключаем ОБЕ обмотки трансформатора к сети, причем в противофазе))) Что получается - транс на 220/2100 вольт, та обмотка, где 2100 должно на выходе быть наводит ток во второй - ток почти в 10 раз больше, вот счетчик и думает, что вы электричество обратно в розетку загоняете, и начинает стоять, или обратно крутиться. Правда, обратный процесс тоже имеет место быть - 2100 вольт все-таки будет генерироваться, для того, чтоб это не мешало - ставят фильтр, впрочем, можно и без него, но тогда компы и телики рекоммендую через ИБП включать.

З.Ы. надеюсь, никто этого делать не будет, ибо это плохо.

_________________
Лень-движитель прогресса.


sardelka | Post:151625 - Date: 26.12.08(19:52)
Спосибо Toxik ,обезательно небудим делоть,вед ето плохо.😶

Toxik | Post:151630 - Date: 26.12.08(20:04)
Главное, если не будете делать - осторожность. 2100 вольт - это смертельно. Просто транс работать то будет, но о безопасности не говорим - нужно ставить ограничитель напряжения на 220, чтоб лишнее срезалось - обычный сетевой фильтр.

_________________
Лень-движитель прогресса.


sardelka | Post:151642 - Date: 26.12.08(20:38)
а тармозит все чечики или идет под старину.

MSN | Post:151658 - Date: 26.12.08(21:40)
Toxik Пост: 151587 От 26.Dec.2008 (13:27)
))) Делается "воровайка" из трансформатора, хорошо подходит "МОТ" от микроволновок. Транс нужен повышающий - чтоб обмотка, где витков меньше, нормально держала 220. Фишка в том, что напряжения сети считается постоянным, и счетчик измеряет ток, проходящий через него. Подключаем ОБЕ обмотки трансформатора к сети, причем в противофазе))) Что получается - транс на 220/2100 вольт, та обмотка, где 2100 должно на выходе быть наводит ток во второй - ток почти в 10 раз больше, вот счетчик и думает, что вы электричество обратно в розетку загоняете, и начинает стоять, или обратно крутиться. Правда, обратный процесс тоже имеет место быть - 2100 вольт все-таки будет генерироваться, для того, чтоб это не мешало - ставят фильтр, впрочем, можно и без него, но тогда компы и телики рекоммендую через ИБП включать.

З.Ы. надеюсь, никто этого делать не будет, ибо это плохо.


Ты сам то пробовал, или ты это так, ...строго теоретически?
Дело в том, Что если во вторичку генерирующую 2000В ЭДС запихнуть в противофазе 220В сетевого, то потечет огромный ток, равный наверное квадрату разности ЭДС деленное на активное сопротивление втрички.
Этот ток вторички вызовет потребление тока первичкой, которое скомпенсирует весь обратный ток в сеть. Так что получишь просто обгоревший МОТ, мне так кажется...., опять же строго теоретически 🤢

_________________
Говорите говорите, я всегда зеваю когда мне интересно. 99,9% всех СЕ устройств, - от неправильных измерений


Forex | Post:151674 - Date: 26.12.08(22:35)
запихнуть в противофазе 220В сетевого, то потечет огромный ток, равный наверное квадрату разности ЭДС деленное на...


Нет квадрату суммы... 🤢 🤢

MSN | Post:151689 - Date: 26.12.08(23:27)
Forex Пост: 151674 От 26.Dec.2008 (19:35)
запихнуть в противофазе 220В сетевого, то потечет огромный ток, равный наверное квадрату разности ЭДС деленное на...


Нет квадрату суммы... 🤢 🤢

Тем хуже.

_________________
Говорите говорите, я всегда зеваю когда мне интересно. 99,9% всех СЕ устройств, - от неправильных измерений


Fakel | Post:151713 - Date: 27.12.08(06:38)
Делать это никто не будет не потому,что это плохо, а потому, что это не работает. Напряжение на вторичке упадет до 220 и она окажется закороченной. Единственным, кому станет плохо, будет трансформатор.

Fakel | Post:151714 - Date: 27.12.08(06:41)
а то бы вечный двигатель получился. 😬
Кто-то не знает основы физики: во сколько раз транс повышает напругу, во столько же раз понижает и ток

queet | Post:153839 - Date: 05.01.09(12:07)
Привет искателям реактивной халявы.
С 3-х фазным трансом никто не игрался? Вот ежели первички собрать треугольником а вторички звездой? По идее ток вторичек сдвинется на 60о относительно первичек. Соответственно сдвинутся и встречные поля и противо-ЭДС в первичках.
Думается, можно этот транс подключить к выходу частотника. Тогда вся реактивка будет крутиться между выходом частотника и первичками. А сам частотник по питанию будет жрать только активную моцность. Если КПД частотника и транса достаточно высокие, то немножко халявки можно поиметь. Хто что думает?

<] [ 1 | 2 | 3 ]
У Вас нет прав отвечать в этой теме.
Форум - Новые технологии - Сделай сам - Халявная энергия - реактивная энергия! - Стр 3
🏠 Главная | 📚 Содержание | 💬 Форум | 📁 Файлы | 📩 Контакт